EasyManua.ls Logo

Zero Zone Highlight MERCHANDISER RHCC30 - X83; Master;Satellite Wiring - Low Temp

Default Icon
53 pages
Print Icon
To Next Page IconTo Next Page
To Next Page IconTo Next Page
To Previous Page IconTo Previous Page
To Previous Page IconTo Previous Page
Loading...
44 • Illustrations - Master/Satellite Wiring
ILLUSTRATIONS
Master/Satellite Wiring













  




  

 






GRD
ON
GREEN
WHITE
BLACK
RED
OFF
GRN
12 GA
WHT
12 GA
BLK
12 GA
RED
12 GA
4X4 ELEC BOX
CUS TOMER
CONNE CTIONS
115-208/230V-1-60
PAR AGO N DEFR OST
TIM ECLO CK
T
1 N2
34X
ORG 18 GA
ORG 18 GA
LIGHTS
(SEE AUX
DIA GRAM
ORG OR
BLK
WHT
KL IXON (FA NS )
BLU BL U
ABCDEF GH1234 5
SAFETY CUT OUT
THERMOS T A T
W/ BROWN LE A D S
SET TO 85°F
OPEN ON RISE
BRN BRN
DE F ROS T
BLK BLK
BLK W /GRY 12 GA
FIELD INSTA LLED
SOLENOID V ALV E
SHIPPED LOOSE
120VA C
WHT/BLU 18 GA
BLU 18 GA
TEMPERATURE
CONTROL
RED /YE LLOW
CLOSE ON RISE
OPEN ON DROP
BLU 18 GA
REPRESENTS EGRESS
THROUGH CASE
RED 18 GA
BL K
RED
WHT/RE D
BLK
WHT 18 GA
DOOR
SILL
MU LLI ON
L IGHT SWI TCH
REPRESENTS
EGRESS
TH ROUGH CASE
FA NS
M M
BLU ( RIBBED )
BLU ( SM OOT H)
CB
ORG
18 GA
ON 4 & 5
DOOR
ONLY
20 AMPS
YEL
14 GA
FAN TEST WIRE
ADJUSTABLE DEFROST
TERMINATION SET @ 50°F
OPEN ON RISE CLOS E ON DROP
USE RED AND BLUE DOT
RB
Y
CONDUIT
OPTIONAL 4X 4
ELEC BOX ON
TOP OF CASE
46
01
R ELAY
SPDT
30A,
120VAC
GRY 14 GA
GRY
14 GA
REPRESENTS EGRESS
THROUGH CASE
BLK 12 GA
RED 12 GA
YEL 14 GA
WHT W/YEL 14 GA
BRN 14 GA
WHT W/BRN 14 GA
REPRESENTS EGRESS
TH ROUGH CASE
CONDUIT FROM
SATELLITE CASE
BLU 14 GA
P
OPTIONAL
CONDENS A TE
PUMP
115V-1-60
WHT
BLK
OPTIONAL
TO TB 4
TO TB G
OPTIONAL
CONDENS A TE EV APORA TOR 115 V-1-60
MOUNTED ON TOP OF CASE
PLUGGED INTO CONDENS ING UNIT
OR POWERED BY CUSTOM ER
CB
BRN
14 GA
OPTIONAL
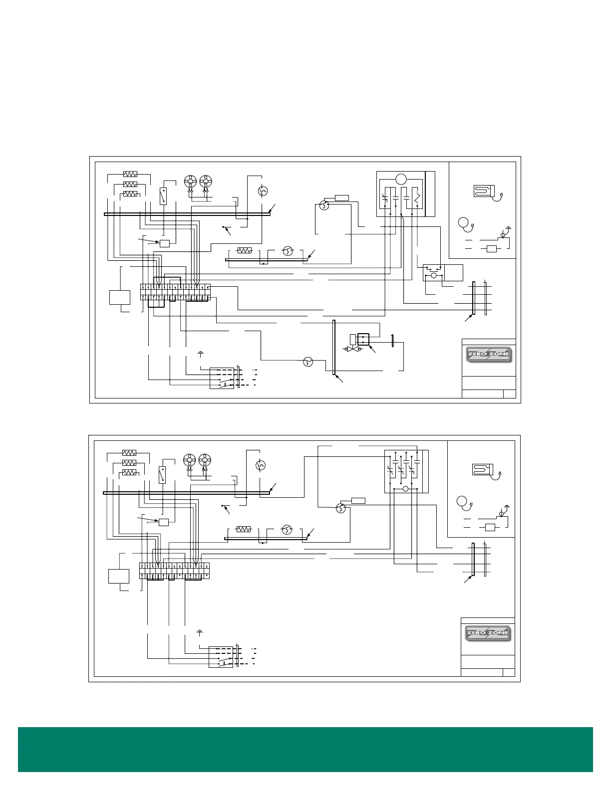
FIGURE 30: LOW TEMP











   




  

 






GRD
ON
GREEN
WHITE
BLACK
RED
OFF
GRN
12 GA
WHT
12 GA
BLK
12 GA
RED
12 GA
4X4 ELEC BOX
CUS TOMER
CONNE CTIONS
115-208/230V-1-60
ORG 18 GA
ORG 18 GA
LIGHTS
(SEE AUX
DIA GRAM
ORG OR
BLK
WHT
KLIXON (FAN S)
B LU BLU
ABCDEF GH1234 5
SAFETY CUT OUT
THERMOS T A T
W/ BROWN LE A D S
SET TO 85°F
OPEN ON RISE
BRN BRN
DE F ROS T
BLK BLK
BLK W /GRY 12 GA
RED 18 GA
BL K
RED
WHT/RED
BLK
WHT 18 GA
DOOR
SILL
MU LLI ON
LIGHT SWITCH
REPRESENTS
EGRESS
THROUGH CASE
FA NS
M M
BLU ( RIBBED )
BLU ( SM OOT H)
CB
ORG
18 GA
ON 4 & 5
DOOR
ONLY
20 AMPS
YEL
14 GA
FAN TEST WIRE
ADJUSTABLE DEFROST
TERMINATION SET @ 50°F
OPEN ON RISE CLOS E ON DROP
USE RED AND BLUE DOT
RB
Y
REPRESENTS EGRESS
THROUGH CASE
BLU 14 GA
YEL 14 GA
WHT W/YEL 14 GA
BRN 14 GA
WHT W/BRN 14 GA
REPRESENTS EGRESS
THROUGH CASE
CONDUIT FROM
SATELLITE CASE
45
12
6
3
789
AB
RELAY 3PDT 120VAC
BLK 12 GA
P
OPTIONAL
CONDENS A TE
PUMP
115V-1-60
WHT
BLK
OPTIONAL
TO TB 4
TO TB G
OPTIONAL
CONDENSATE EV APORATOR 115V-1-60
MOUNTED ON TOP OF CA S E
PLUGGED INTO CONDENS ING UNIT
OR POWERE D BY CUSTOME R
CB
BRN
14 GA
OPTIONAL

Table of Contents

Related product manuals