EasyManua.ls Logo

A-iPower SUA5000P - Diagrama de Circuitos

A-iPower SUA5000P
112 pages
Print Icon
To Next Page IconTo Next Page
To Next Page IconTo Next Page
To Previous Page IconTo Previous Page
To Previous Page IconTo Previous Page
Loading...
Página 31
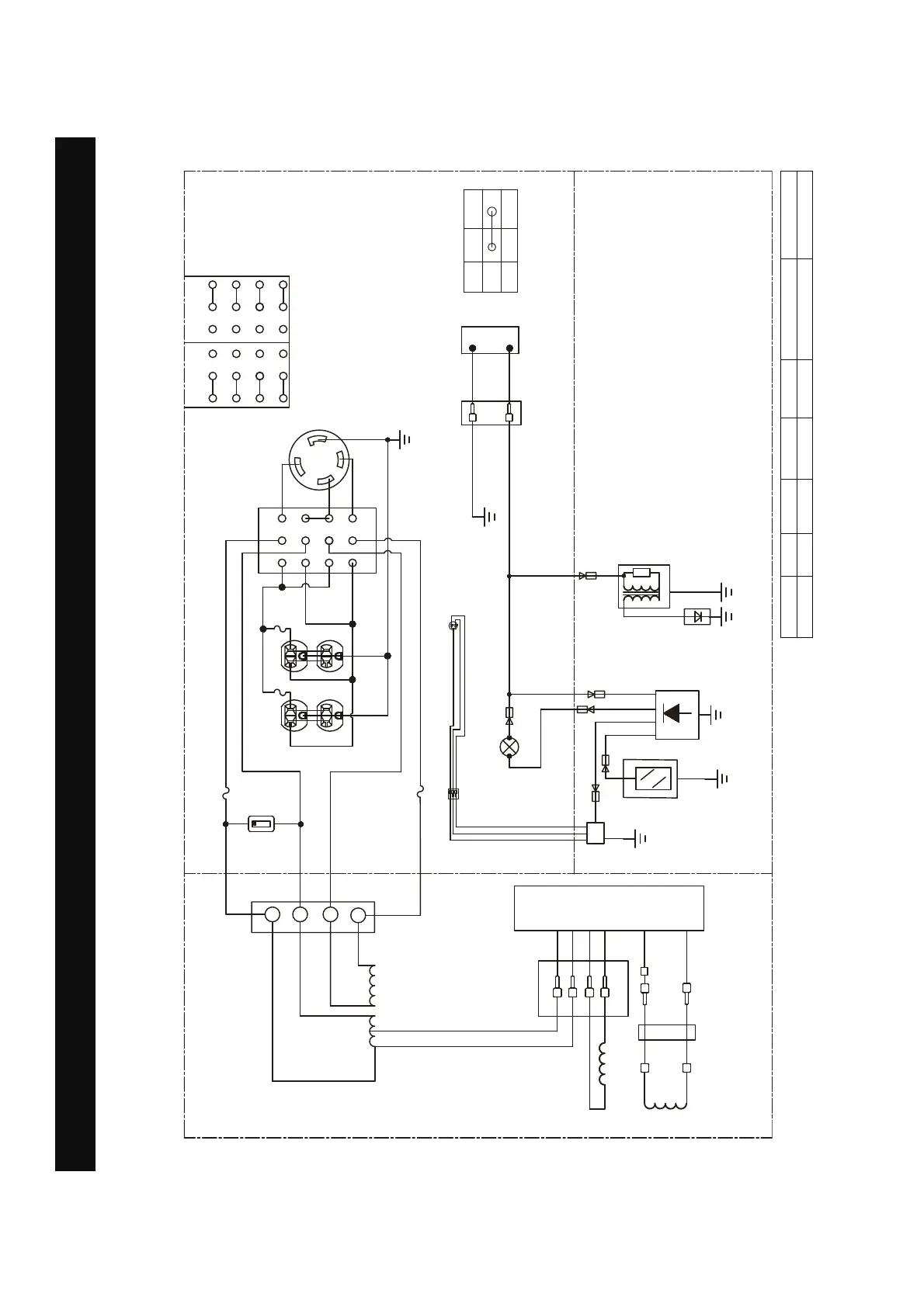
Diagrama de Circuitos
Diagrama de Circuitos
Modelo: SUA5000P
:
5
/
/
*
:
5
9
$
,*
(
21
2))
,*
(
%
<
5
:
%5
%
0.0
&RQWDGRU
GHKRUDV
<*
,QWHUUXSWRUGH
VHOHFFLqQGHYROWDMH


  


  


  
9 9
%
%
:
:
$
/5
$5
,QWHUUXSWRUGH
SDUDGDSRUEDMR
QLYHOGHDFHLWH
%XMoD
%RELQDGH
HQFHQGLGR
,QGLFDGRUGHDFHLWHEDMR/('
0qGXORGHDSDJDGR
SRUEDMRQLYHO
GHDFHLWH
<*
*
%
%
:
:
,QGLFDGRUGH&2
/('5RMRRDPDULOOR
%
%5
<
<
%
5<
PqGXORGH
VHQVRUGH&2
,QWHUUXSWRUGHXQLGDG ,QWHUUXSWRUGHXQLGDG
%
*
$5
*:
%
%
*
%
:
PANEL DE
CONTROL
MOTOR
ALTERNADOR
<*
::
%
%
<*
<*
%
:
:
%
:
%
%
$
$
$
$
%RELQDGH
H[FLWDFLqQ
5RWRU
%RELQDGHO
HVWDWRU
Sistema de puesta a tierra (CA): Flotante Neutro
B:NEGRO
Br:MARRÓN
G:VERDE
Gy:GRIS
L:AZUL
O:NARANJA
R:ROSA
W:MBLANCO
Y:AMARILLO
P:ROSA
B/W:NEGRO/BLANCO
Y/G:AMARILLO/VERDE
R/W:ROJO/BLANCO

Table of Contents

Related product manuals