EasyManua.ls Logo

A-iPower SUA5000P - CIRCUIT DIAGRAM

A-iPower SUA5000P
112 pages
Print Icon
To Next Page IconTo Next Page
To Next Page IconTo Next Page
To Previous Page IconTo Previous Page
To Previous Page IconTo Previous Page
Loading...
Page 27
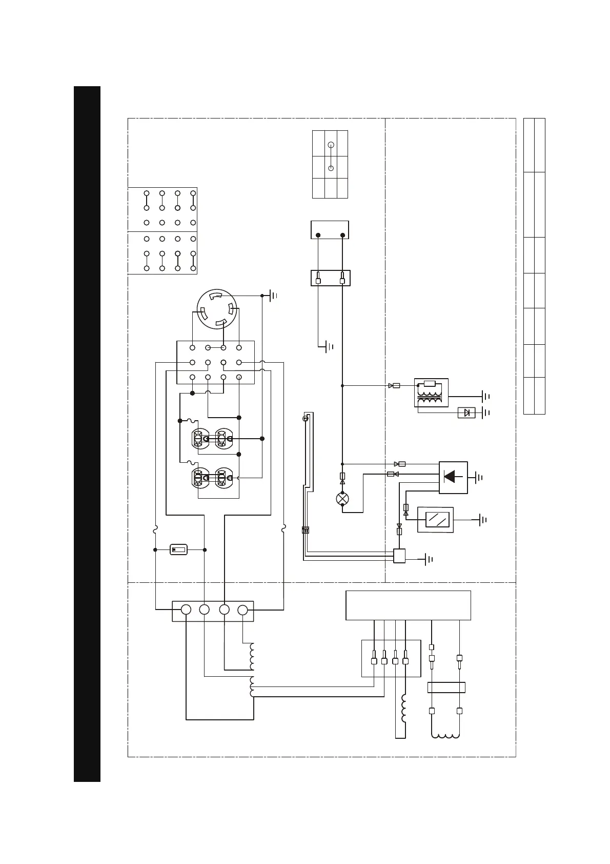
Circuit Diagram
CIRCUIT DIAGRAM
Grounding system(AC): Neutral Floating
Model:SUA5000P
:
5
/
/
*
:
5
9
$
,*
(
21
2))
,*
(
%
<
5
:
%5
%
0.0
+RXUPHWHU
<*
9ROWDJHVHOHFWVZLWFK


  


  


  
9 9
%
%
:
:
$
/5
$5
/RZRLO
VKXWGRZQ
VZLWFK
6SDUN
SOXJ
,JQLWLRQ
FRLO
/RZRLOLQGLFDWRU/('
/RZRLO
VKXWGRZP
PRGXOH
<*
*
%
%
:
:
8QLWVZLWFK
&2LQGLFDWRU
UHGRU\HOORZ/('
%
%5
<
<
%
5<
&2
VHQVRU
PRGXOH
8QLWVZLWFK
%
*
$5
*:
%
%
*
%
:
CONTROL PANEL
ENGINE
ALTERNATOR
<*
::
%
%
<*
<*
%
:
:
%
:
%
%
$
$
$
$
([FLWDWLRQFRLO
5RWRU
6WDWRUFRLO
B:BLACK
Br:BROWN
G:GREEN
Gy:GRAY
L:BLUE
O:ORANGE
R:RED
W:WHITE
Y:YELLOW
P:PINK
B/W:BLACK/WHITE
Y/G:YELLOW/GREEN
R/W:RED/WHITE

Table of Contents

Related product manuals