EasyManua.ls Logo

ACP DEC18M - Page 28

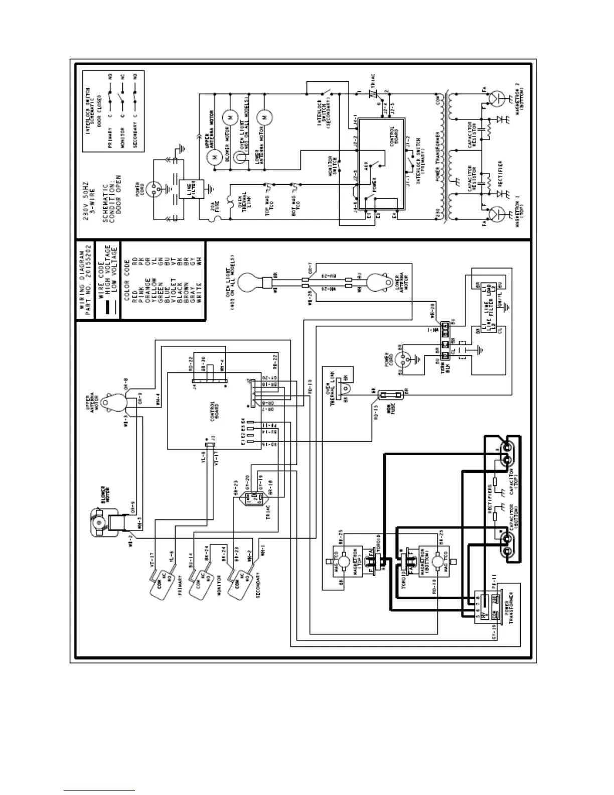
ACP DEC18M
31 pages
Print Icon
To Next Page IconTo Next Page
To Next Page IconTo Next Page
To Previous Page IconTo Previous Page
To Previous Page IconTo Previous Page
Loading...
DEC18M P2003838M
DEC18MC P2003840M
DEC18MU P2003839M

Related product manuals