EasyManua.ls Logo

ACP DEC18M - Page 30

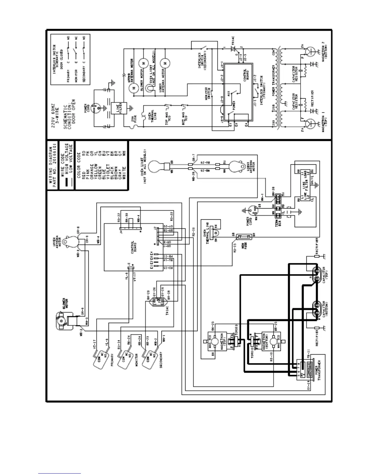
ACP DEC18M
31 pages
Print Icon
To Next Page IconTo Next Page
To Next Page IconTo Next Page
To Previous Page IconTo Previous Page
To Previous Page IconTo Previous Page
Loading...
MDC18MT P2003842M

Related product manuals