EasyManua.ls Logo

ACP HDC12 - Page 41

ACP HDC12
44 pages
Print Icon
To Next Page IconTo Next Page
To Next Page IconTo Next Page
To Previous Page IconTo Previous Page
To Previous Page IconTo Previous Page
Loading...
39
!
WARNING
To avoid risk of electrical shock, personal injury or death, disconnect power to oven and discharge capacitor
before servicing, unless testing requires power.
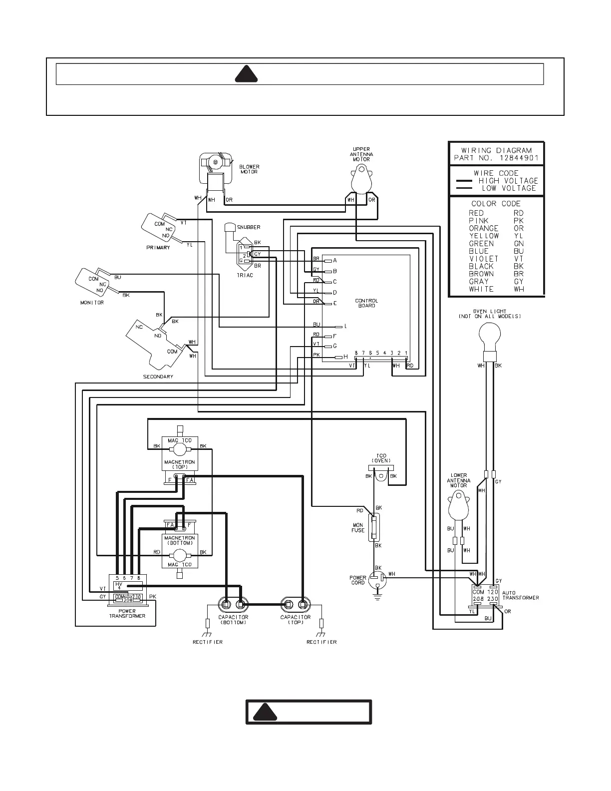
12844901
DANGER
!
HIGH VOLTAGE
Wiring Diagram
Sample w/ Invensy Control ending at S/N 0911102347

Related product manuals