EasyManua.ls Logo

ACP MRX2QT - Schematics and Diagrams Overview

ACP MRX2QT
32 pages
Print Icon
To Next Page IconTo Next Page
To Next Page IconTo Next Page
To Previous Page IconTo Previous Page
To Previous Page IconTo Previous Page
Loading...
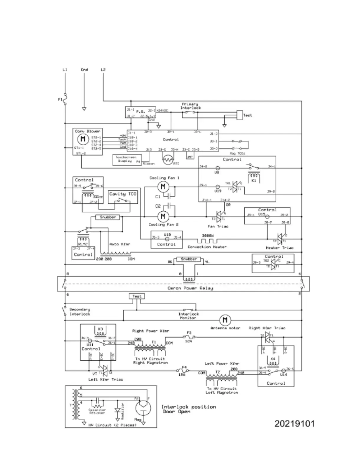
SCHEMATICS & DIAGRAMS
29

Related product manuals