EasyManua.ls Logo

Acson A5WM15J - Page 74

Acson A5WM15J
99 pages
Print Icon
To Next Page IconTo Next Page
To Next Page IconTo Next Page
To Previous Page IconTo Previous Page
To Previous Page IconTo Previous Page
Loading...
70
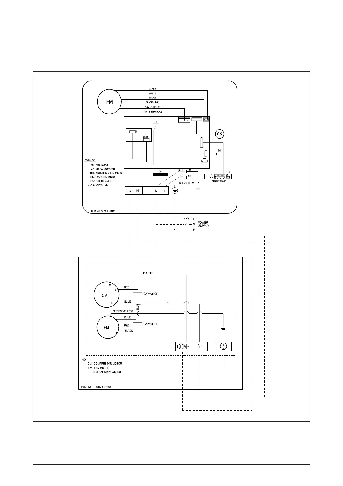
AWM-J-2010 Wiring Diagram
Cooling Only
Indoor Unit Outdoor Unit
Model: AWM20/25J Model: ALC20/25C
70034 108883