EasyManua.ls Logo

Aircel VF-10 - Appendix B: Wiring Diagrams; VF Series

Aircel VF-10
84 pages
Print Icon
To Next Page IconTo Next Page
To Next Page IconTo Next Page
To Previous Page IconTo Previous Page
To Previous Page IconTo Previous Page
Loading...
VF, DHT, AES Series Manual |
Refrigerated Air Dryer User Manual
39
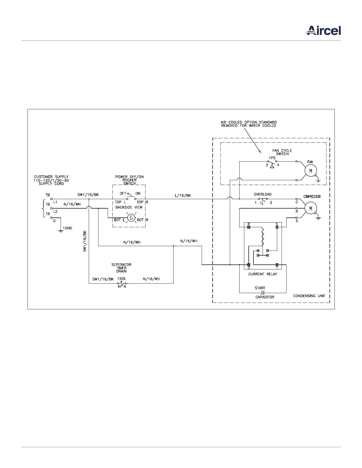
APPENDIX B: WIRING DIAGRAMS
B.1 VF Series
Models 10 - 75 scfm; 1 Phase, 120 Volt, 60 Hz

Table of Contents

Other manuals for Aircel VF-10

Related product manuals