EasyManua.ls Logo

Airwell GC 18 N - Outdoor Unit Wiring Diagrams

Airwell GC 18 N
142 pages
Print Icon
To Next Page IconTo Next Page
To Next Page IconTo Next Page
To Previous Page IconTo Previous Page
To Previous Page IconTo Previous Page
Loading...
8-4
WIRING DIAGRAMS
Revision 0
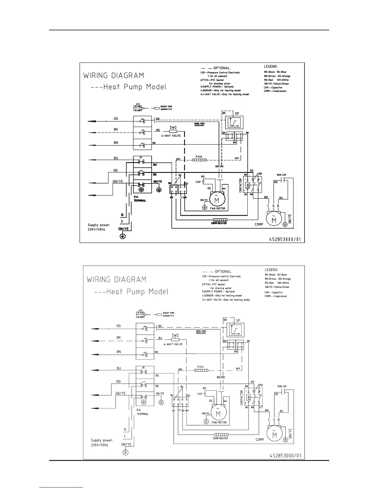
8.4 Outdoor Unit GC18 1PH R410A
8.5 Outdoor Unit GC 24 1PH R410A
VT
VT

Related product manuals