EasyManua.ls Logo

Akai GX-630D - Page 47

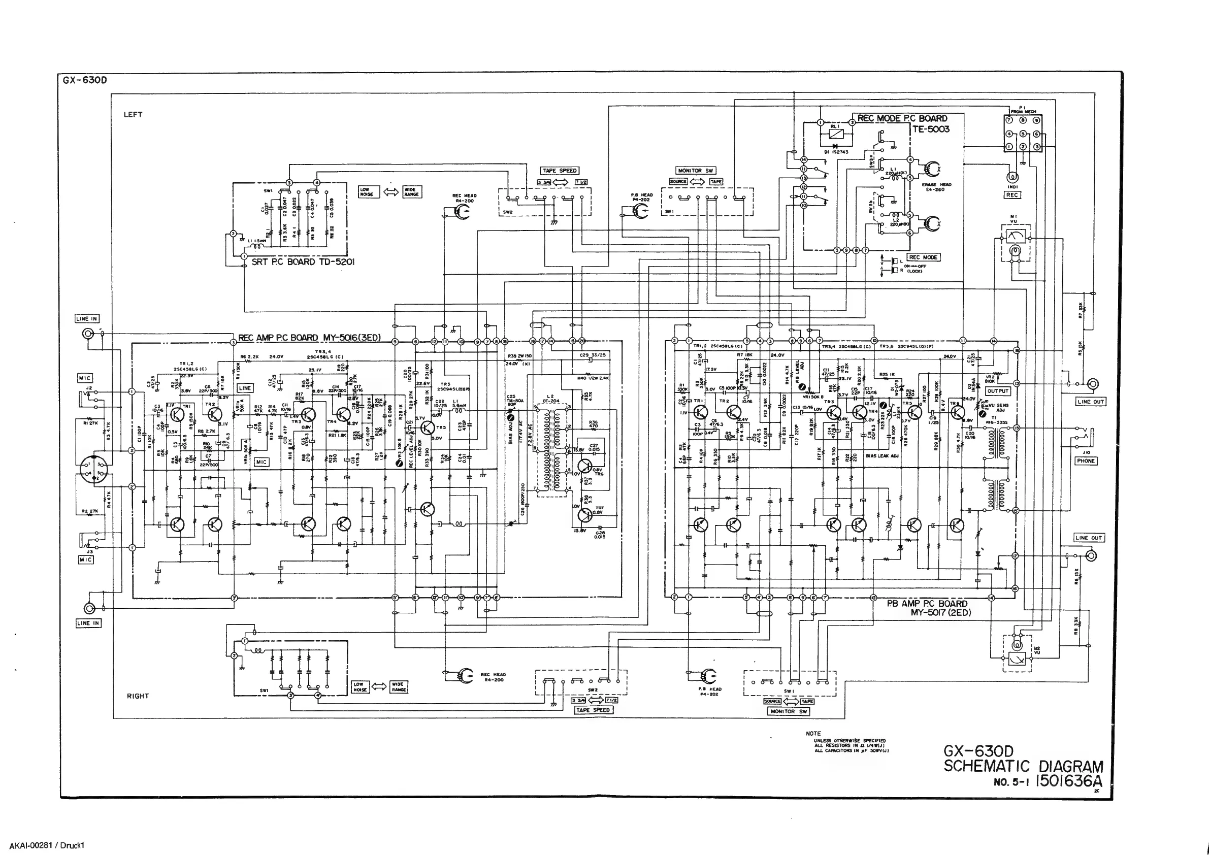
Akai GX-630D
51 pages
Print Icon
To Next Page IconTo Next Page
To Next Page IconTo Next Page
To Previous Page IconTo Previous Page
To Previous Page IconTo Previous Page
Loading...
GX-650D
LEFT
RIGHT
AKAI-00281
/
Druck1
©,
EA
DRT
PC
BOARD
TD-
5201
5
Î
5
Ò
nn
bd
-
S
8
ö
©
5e
Sm
ve
vo
x
sd
Lj
ï
e
had
nm
«
L
@
@)
0
Cs
0.039
nende
RIJ
47K
sl
R6
22
d,REC
AMP
PC
BOARD
MY-SOI6
(SED
Ee]
>
El
|
mee
TAPE
SPEED
ED
rj
REC
HEAD
lo
ÓP
oa
I
Re&-200
re
TT
7
I
{-
Ge
old
hs:
D-dalh
Bias
A0
NS
€26
1800P/250
REC
HEAD
MONITOR
Sw
EEN
Cia
220P
del.
Dees
eenn
Ell
8
EE
R4-200
5D
o
6D
Gn
lo
EDo
Dd
P.8
HEAD
1
Û
ei
el
P4-202
Bs
eket
St
a
rem
ea
—J
B
EZ]
Eovrce)
DEE
TAPE
SPEED
MONITOR
SW
NOTE
UNLESS
OTHERWISE
SPECIFIED
ALL
RESISTORS
IN
Q
1/4W(J)
ALL
CAPACITORS
IN
pF
SOWV(J)
Emst
PB
AMP
PC
BOARD
MY-5017
(2ED)
OUT
GX-630D
SCHEMATIC
DIAGRAM
No.
5-1
[501
636A

Other manuals for Akai GX-630D

Related product manuals