EasyManua.ls Logo

Alpine PKG-2000P - Page 39

Alpine PKG-2000P
103 pages
Print Icon
To Next Page IconTo Next Page
To Next Page IconTo Next Page
To Previous Page IconTo Previous Page
To Previous Page IconTo Previous Page
Loading...
5
5
4
4
3
3
2
2
1
1
D D
C C
B B
A A
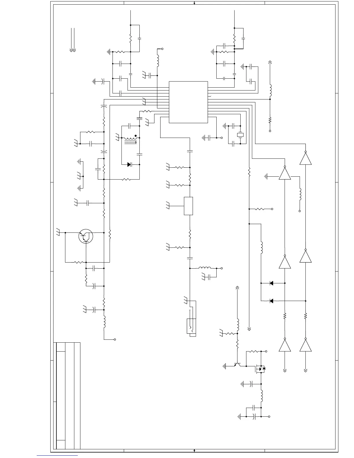
BH1415H 5V 120mA
EC11 EC12 220uF/16
V 1uF/smd/cc
ᬍЎ
1-3 FM MODULATER
V0.8 EN2
MAINBOARD
B
39Thursday, July 06, 2006
Title
Size Document Number Rev
Date: Sheet
of
AUDIO_L
1415_CLOCK
1415_CS
AUDIO_R
AUDIO_R
AUDIO_L
FM_RF
1415_DATA
FMCS
AUDIO_L 4,8
AUDIO_R 4,8
FMCS 9
FM_ONOFF8,9
SCK 7,9
SDA 7,9
AMUTE4,7
GND_AUDIO
FM5V
FM5V
5V
FM5V
GND_AUDIO
GND_AUDIO
GND_AUDIO
FM5V
GND_AUDIO
FM5V
FM5V
GND_AUDIO
5V
5V
R42 100
R20
5.1K
C14
0.01uF
C12
NC
U22E
4069
1110
C100
0.01uF
C20
27pF
C13
0.1uF
Y1 7.6MHz
R9
47k
R12
47k
EC82
47uF/16V
C15 12PF
C25
0.047uF
R28
56k
L33 GZ2012U102
1 2
R30
100K
EC13
10uF/16V
R34
10k
U22A
4069
12
147
C23
120pF
U7
BA1415F
1
2
3
4
5
6
7
8
9
10
11 12
13
14
15
16
17
18
19
20
21
22
R-IN
R-PRE
R-LPF
FILTER
S-OUT
GND
PP DET OUT
VCC
RF OSC
RF GND
RF OUT PLL VCC
XTAL1
XTAL2
CS
CLOCK
DATA
AUDIO MUTE
ADJ
L-LPF
L-PRE
L-IN
U22B
4069
34
C11
27pF
U22C
4069
56
EC11
1uF
U22D
4069
98
EC12
1uF
R36
6.8K
R23
10K
L7
PEAKING COIL 56UH
U22F
4069
1312
D10
KV1471
Q5
2SD2142
2 3
1
EC14
10uF/16V
R37 10K
C10
27pF
L8 FB
R29
56k
R41
1K
C131
NC
C24 330pF
R26 10k
EC17
33uF/16V
R43
200K
L5 FB
C145
47pF
EC10
47uF/16V
R21 10K
R18
470K
EL7 220R FB
1 2
R31
15
L6
100uH
L23
FB(0805)
1 2
D42
1N4148
D43
1N4148
R32 33k
R27 2.4K
EC15
10uF/16V
C21
NC
C26
0.001uF
EL16 220R FB
1 2
C18 33pF
R38 3.3K
R35 20K
J2
FM JACK
3
2
1
C8
120pF
R39 3.3K
C16 100pF
C9
0.0033uF R22 33
C17
0.01uF
EL21 220R FB
1 2
R81
4.7k
R40 5.6K
Q4
2N3904
1
2 3
R33
10K
Q3
APM2301A
3
1
2
SF1 GFWB3
1
2
3
1
2
3
C139
0.1uF
R24 33k
C140
0.1uF
EC16
33uF/16V
C19 82pF
C27
0.0022uF
R25
10k
C22
0.0033uF
ˋ

Other manuals for Alpine PKG-2000P

Related product manuals