EasyManua.ls Logo

Amana PGB**C - Page 76

Amana PGB**C
85 pages
Print Icon
To Next Page IconTo Next Page
To Next Page IconTo Next Page
To Previous Page IconTo Previous Page
To Previous Page IconTo Previous Page
Loading...
76
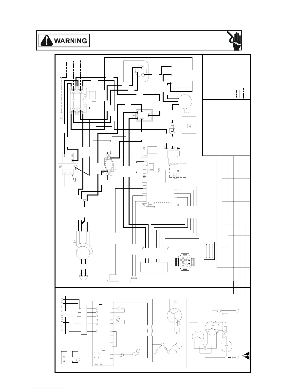
WIRING DIAGRAMS
HIGH VOLTAGE!
DISCONNECT ALL POWER BEFORE SERVICING OR INSTALLING THIS
UNIT. MULTIPLE POWER SOURCES MAY BE PRESENT. FAILURE TO
DO SO MAY CAUSE PROPERTY DAMAGE, PERSONAL INJURY OR DEATH.
YL YELLOW
OR ORANGE
VT VIOLET
GN GREEN
BK BLACK
BR BROWN
WH WHITE
BU BLUE
GY GRAY
RD RED
COLOR CODE
LOW VOLTAGE
LOW VOLTAGE FIELD
HI VOLTAGE
HI VOLTAGE FIELD
20233401 REV. 1
R
S
C
FAN
COM
HERM
CAP
T1
T2
COMP
OD
FAN
CC
WARNING:DISCONNECT POWER BEFORE SERVICING.
USE COPPER CONDUCTORS ONLY
COMPRESSOR
1ø WIRING
O.D.
FAN
MOTOR
COM
208230
LOAD
LINE
TRANSFORMER
CS
R
FIELD CONNECTION
208/230 VAC 1ø
L1
GND
L2
AIR
CIRCULATION
BLOWER
(ACB)
CAPACITOR
(CAP)
L1
208/230 VAC 1ø
FOR PROPER OPERATION ON 208 VOLT THE
FOLLOWING CHANGE MUST BE MADE:
208 VOLT INSTALLATION
MOVE RD6 WIRE FROM TRANSFORMER
230 TERMINAL TO 208 TERMINAL.
VT-14(COMMON)
RD-24(COOL)
BU-23(HEAT)
VT
20
RD
10
BR
BR
4
3
2
1
5
6
O
OUT
DF
PS1
PS2
P
S
1
COMMON
Y
FA N
C
R
W
O
Y
2
1
A
B
B
A
R
G
G
CONTACTOR (CC)
1
2
3
5
4
REVERSING
SOLENOID
(RS)
DEFROST
THERMOSTAT
(DT)
PIN 1
PIN 2
PIN 3
PIN 4
PIN 5
PIN 6
PIN 7
PIN 8
PIN 9
YL-5
GY-70
TO
HEATER
KIT
SEE
DETAIL 1
TEST
60
DETAIL 1
HEATCRAFT
ADJUSTABLE DEFROST INTERVAL
(FACTORY SETTING AS SHOWN)
30
90
BU-34
GY-70
RD-13
BR-21
OR-49
YL-27
BU-34
RD-13
BR-21
OR-49
YL-27
VT-18
BK-26
C
C
D
T
R
S
DEFROST
CONTROL
A
B
B
A
T
E
S
T
6
0
9
0
3
0
Y
C
O
M
P
S
2
P
S
1
D
F
O
U
T
O
F
A
N
Y
O
W
R
C
G
COM
FAN HERM
CAPACITOR
YL
12
VT-16
BK-27
BR-11
GND
L2
T2
L1
T1
DEFROST
CONTROL
ELECTRIC
HEAT
RELAY
COOLING
SWITCH
RELAY
DIAGNOSTICS LED 1 LED 2
NORMAL
OPERATION
SHORT
CYCLE
OPEN
PRESSURE
SWITCH
LOCKOUT
BOARD
FAILURE
BOTH
FLASHING
ALTERNATE
FLASHING
OFF ON
ON OFF
ON ON
FUSE
RD-11
W1
G
EC
R
WO Y
ELECTRIC
HEAT RELAY
G
R
F
U
S
E
COOLING
SPEED
24V
COMMON
CAP
L2
START
CAP
521
START
RELAY
HI
MED HI
LO
CAP
2
4
1
3
COOLING
TAP
5
HEAT
TAP
ACB
M LO
230 VOLT
COOLING
SWITCH
RELAY
VT-7
RD-6
GY-9
GY-9
RD-33
RD-2
VT-62
RD-31
RD-27
OR
28
GY
55
GY-8
BK-19
BK-20
BK-24
BK-13
230/208
VT-14
GY-9
GY-8
VT
62
VT-20
RD-10
VT-62
BU
23
RD
31
VT-16
BK-26
VT-18
RD-24
BU-23
TO HEATER KIT
DIAGNOSTICS
LED
ELECTRIC
HEAT
RELAY
MODEL
NUMBER
COOLING
BLOWER
SPEED TAP
ELECTRIC HEAT BLOWER TAP
PHCB05C1 PHCB10C1 PHCB15C1 PHCB20C1
PHD36C02E MED-HIGH
W2
USE COPPER
CONDUCTORS
ONLY-
75°C MIN
COMMON
HIGH
MED HIGH
MED LOW
LOW
HEATER
KIT
DOWN HORIZ DOWN HORIZ DOWN HORIZ DOWN HORIZ
MED
LOW
LOW
MED
LOW
LOW
MED
HIGH
MED
HIGH
HIGH HIGH
YL/BK
LOW PRESSURE
SWITCH (LPS)
RD-27
RD
31
L
P
S
PHD24C02E
PHD30C02E
LOW
MED-LOW
MED
LOW
LOW
MED
LOW
LOW
MED
HIGH
MED
HIGH
HIGH HIGH
MED
LOW
LOW
MED
LOW
LOW
MED
HIGH
MED
HIGH
HIGH HIGH
RD
BK
GN
ALTERNATE UNIT POWER REFRIGERANT
LEADS MAY BE USED WITH ELECTRIC
HEATER ACCESSORIES. SEE HEATER
ACCESSORY INSTALLATION INSTRUCTIONS.
321
65
987
4
VIEW A-A
A
A
PHD24, 30 & 36

Table of Contents

Other manuals for Amana PGB**C

Related product manuals