EasyManua.ls Logo

American Eagle AE-20(A) - Wiring Diagrams

Default Icon
16 pages
Print Icon
To Next Page IconTo Next Page
To Next Page IconTo Next Page
To Previous Page IconTo Previous Page
To Previous Page IconTo Previous Page
Loading...
American Eagle Food Machinery, Inc. AE-20, 30, 40P(A) Owner’s
Ml
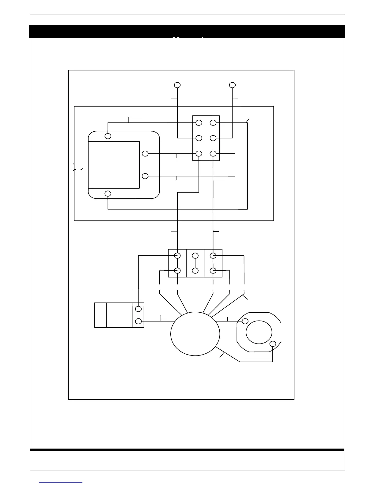
WIRING DIAGRAM
13
© Copyright 1998 American Eagle Food Machinery, Inc. All Rights Reserved
AE- 20
MOTO
R
BLACK
132
4
4
25
G
OVERNOR
B
LUE
CAPACITOR
B
LUE
R
ED
13
1
L
1
2
TIMER
1
2
Y
ELLOW
2
SW
BLOCKTERM INAL
B
LUE
BLU
E
BLACK
W
HITE
BLACK
W
HITE
Y
ELLOW
Y
ELLOW
Y
ELLOW

Related product manuals