EasyManua.ls Logo

andrews CSC78 - Vented Systems

andrews CSC78
42 pages
Print Icon
To Next Page IconTo Next Page
To Next Page IconTo Next Page
To Previous Page IconTo Previous Page
To Previous Page IconTo Previous Page
Loading...
INSTALLATION SECTION 3
21
WATER
CONNECTIONS
VENTED SYSTEMS
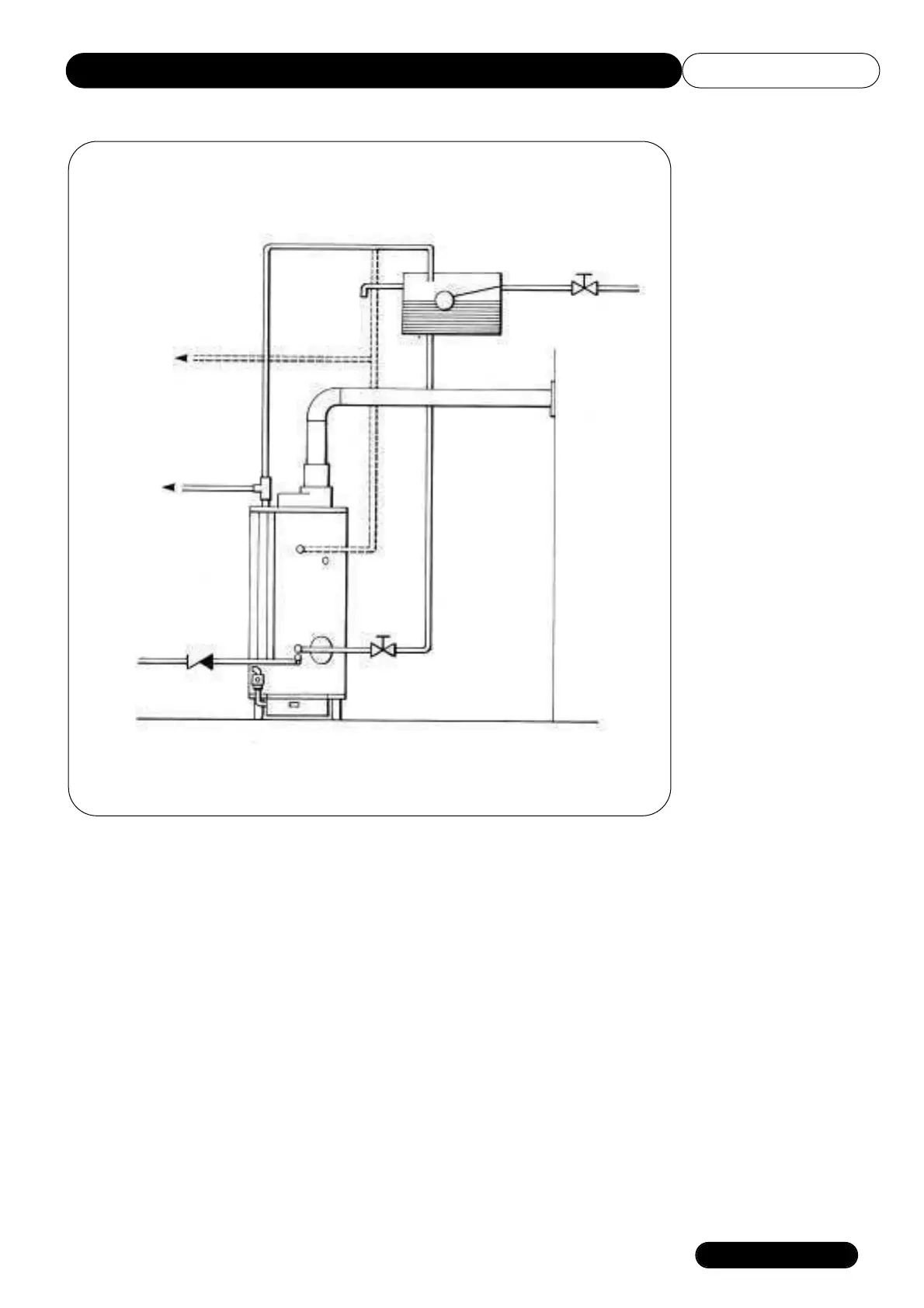
Fig 10.
Typical Installation
Vented System
Open Vent
Overflow
Hot Water Service
Optional
Hot Water Service
Secondary Return
Check Valve
Cold Water
Inlet Valve
Cold Water
Cistern
Stop Valve
Cold Water Feed

Other manuals for andrews CSC78

Related product manuals