EasyManua.ls Logo

Astralpool APH3 INVERBOOST - Page 109

Astralpool APH3 INVERBOOST
314 pages
Print Icon
To Next Page IconTo Next Page
To Next Page IconTo Next Page
To Previous Page IconTo Previous Page
To Previous Page IconTo Previous Page
Loading...
- 105 -
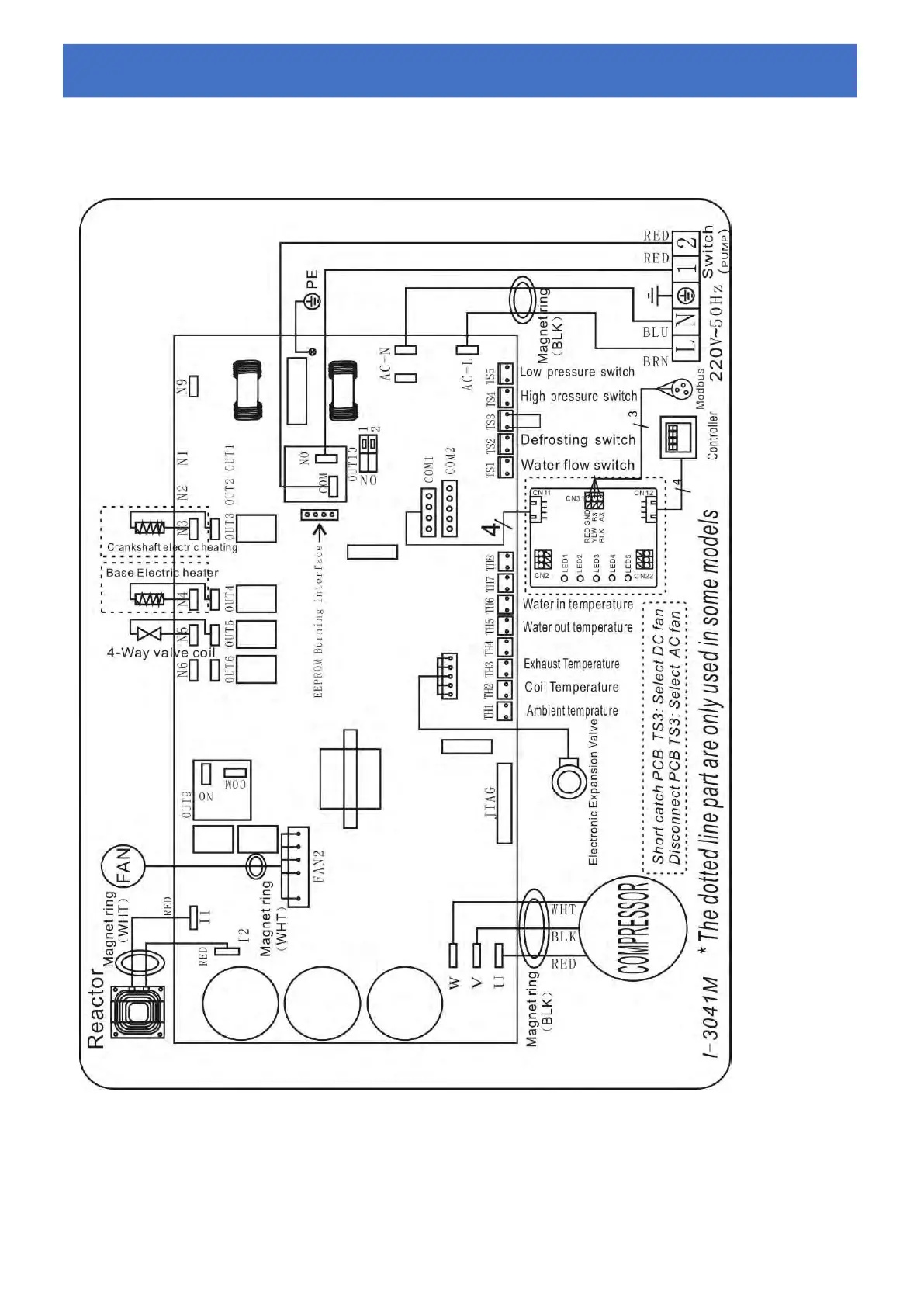
6.2 ZWEMBAD WARMTEPOMP BEDRADING SCHEMA
Ref.68837/68838/68839
Elektrische bedrading met MODBUS-module
6.
6.
6.
Elektrische
Elektrische
Elektrische
schema
schema
schema

Table of Contents

Related product manuals