EasyManua.ls Logo

Astralpool APH3 INVERBOOST - Page 111

Astralpool APH3 INVERBOOST
314 pages
Print Icon
To Next Page IconTo Next Page
To Next Page IconTo Next Page
To Previous Page IconTo Previous Page
To Previous Page IconTo Previous Page
Loading...
- 107 -
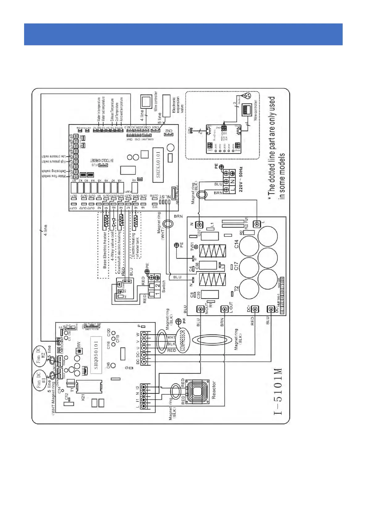
6.4 ZWEMBAD WARMTEPOMP BEDRADING SCHEMA
68840
Elektrische bedrading met MODBUS-module
6.
6.6.
Elektrische
ElektrischeElektrische
schema
schemaschema

Table of Contents

Related product manuals