EasyManua.ls Logo

Astralpool APH3 INVERBOOST - Page 192

Astralpool APH3 INVERBOOST
314 pages
Print Icon
To Next Page IconTo Next Page
To Next Page IconTo Next Page
To Previous Page IconTo Previous Page
To Previous Page IconTo Previous Page
Loading...
- 188 -
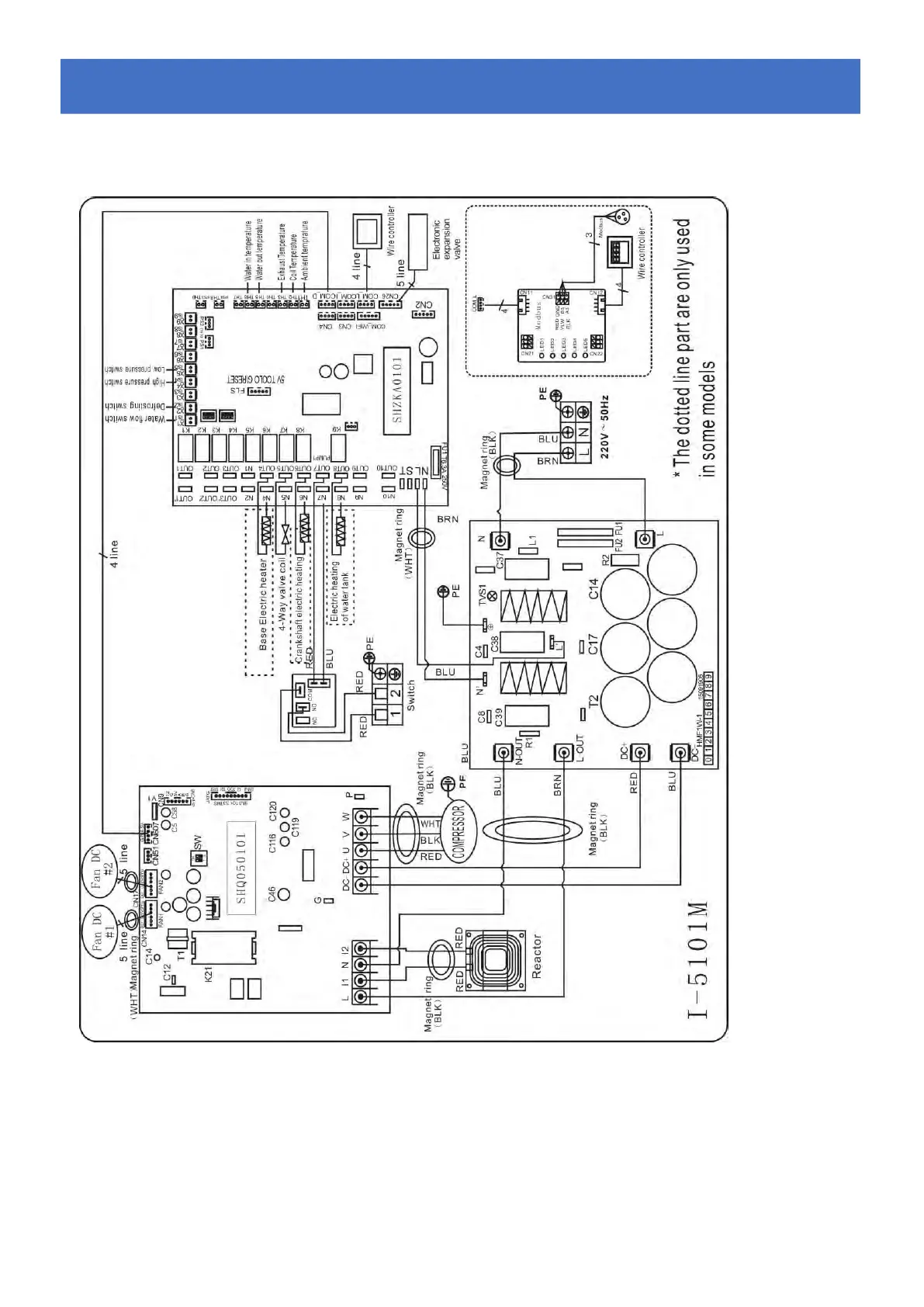
6.4 Inverter-Schwimmbad-W
ä
rmepumpe-Schaltplan
68840
Elektrische Verdrahtung mit MODBUS-Modul
6.
6.6.
Elektronische
ElektronischeElektronische
Anschl
AnschlAnschl
ü
üü
sse
ssesse

Table of Contents

Related product manuals