EasyManua.ls Logo

Astralpool APH3 INVERBOOST - Page 231

Astralpool APH3 INVERBOOST
314 pages
Print Icon
To Next Page IconTo Next Page
To Next Page IconTo Next Page
To Previous Page IconTo Previous Page
To Previous Page IconTo Previous Page
Loading...
- 227 -
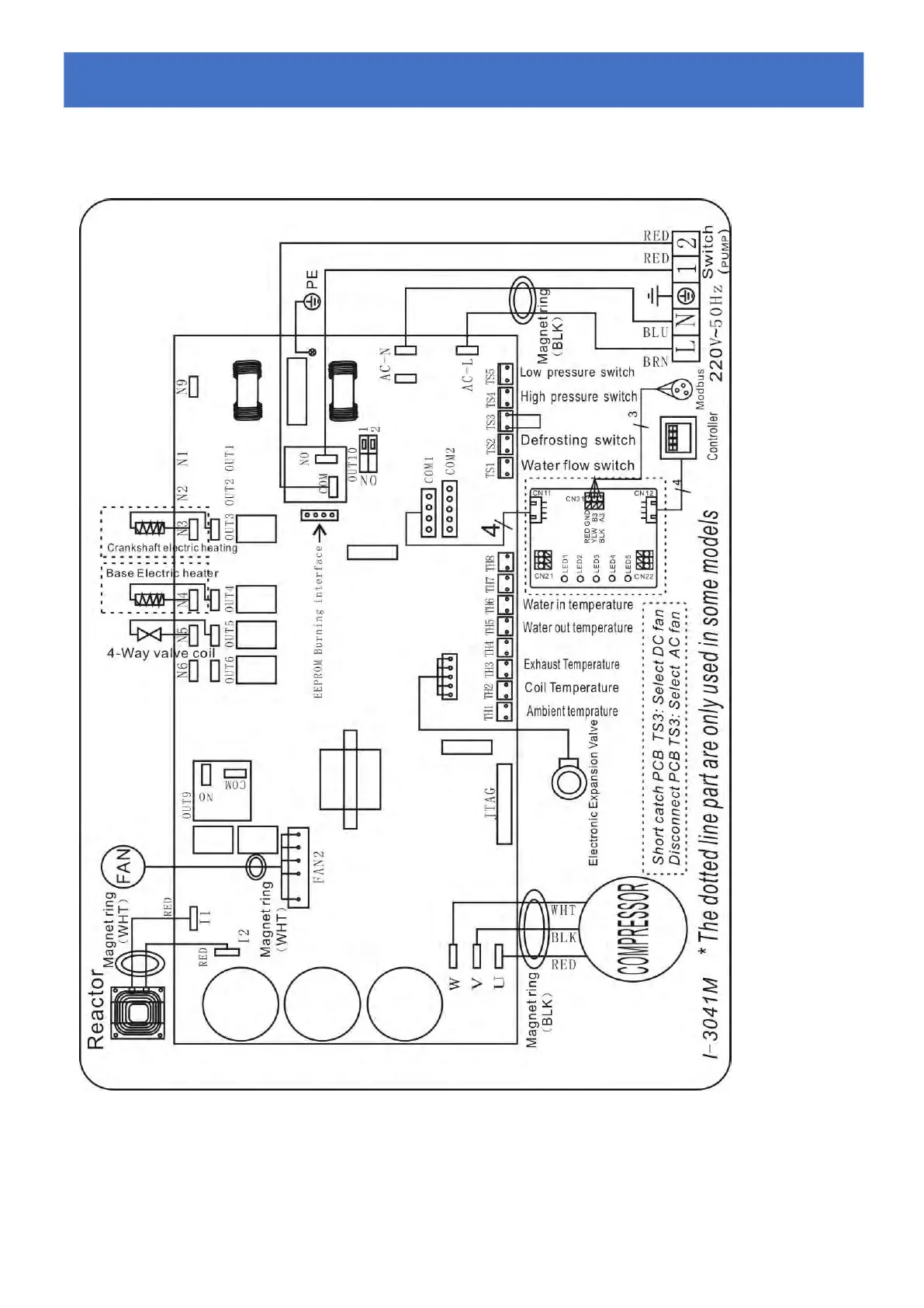
6.2 Schema elettrico di una pompa di calore inverter
Ref.68837/68838/68839
Cablaggio elettrico con modulo MODBUS
6.
6.6.
Cablaggi
CablaggiCablaggi
o
oo
elettric
elettricelettric
o
oo

Table of Contents

Related product manuals