EasyManua.ls Logo

Astralpool APH3 INVERBOOST - Page 233

Astralpool APH3 INVERBOOST
314 pages
Print Icon
To Next Page IconTo Next Page
To Next Page IconTo Next Page
To Previous Page IconTo Previous Page
To Previous Page IconTo Previous Page
Loading...
- 229 -
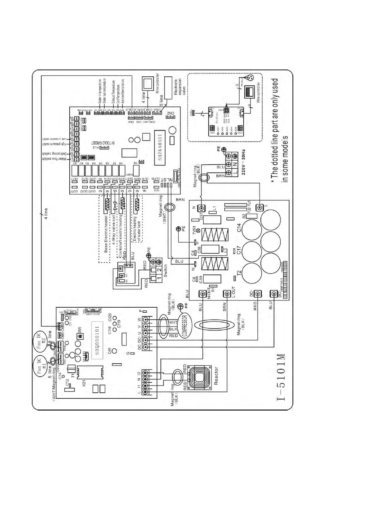
6.4 Schema elettrico di una pompa di calore inverter
68840
Cablaggio elettrico con modulo MODBUS

Table of Contents

Related product manuals