EasyManua.ls Logo

Astralpool APH3 INVERBOOST - Page 272

Astralpool APH3 INVERBOOST
314 pages
Print Icon
To Next Page IconTo Next Page
To Next Page IconTo Next Page
To Previous Page IconTo Previous Page
To Previous Page IconTo Previous Page
Loading...
- 268 -
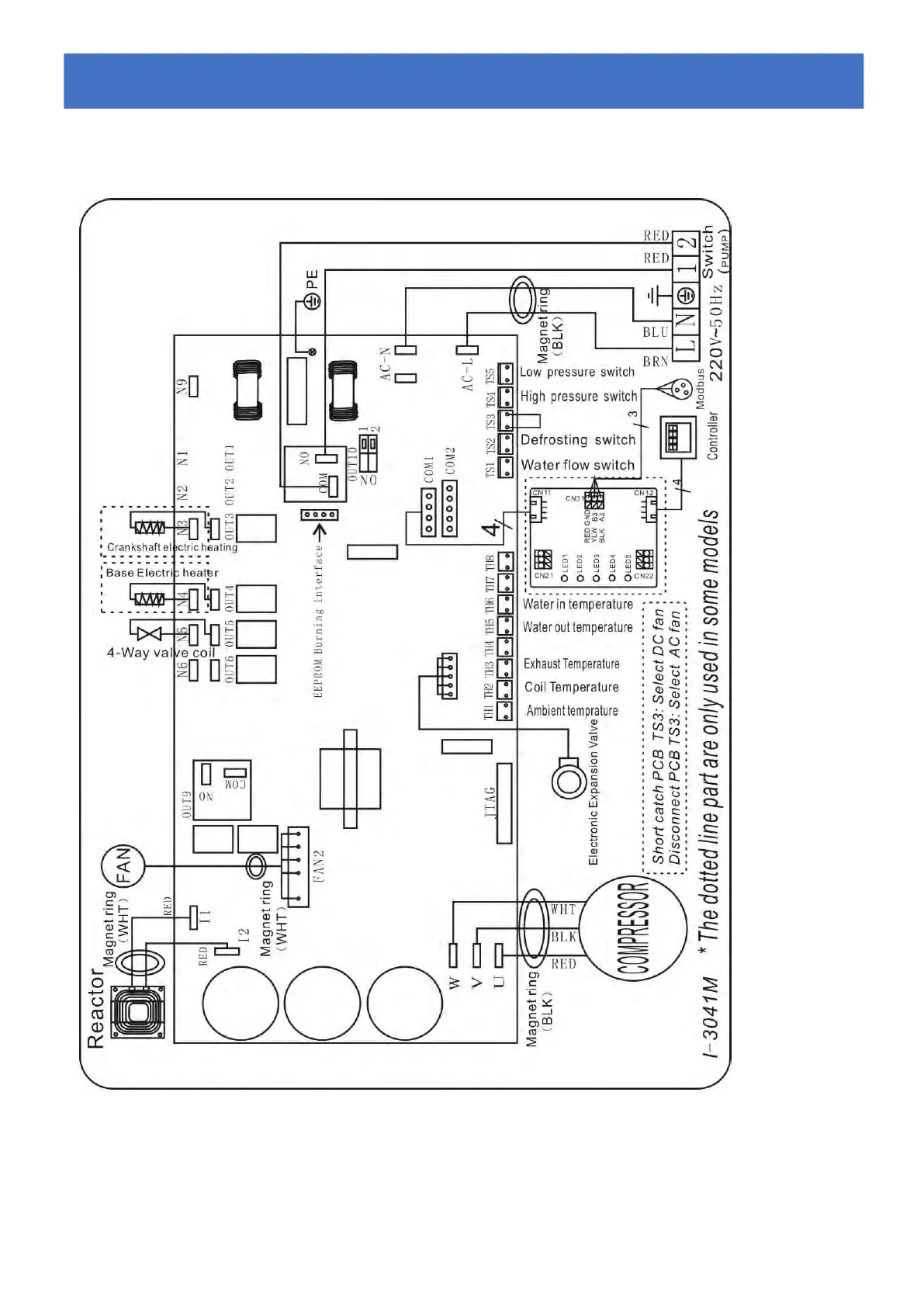
6.2 Diagrama el
é
ctrico da bomba de calor de piscina Inverter
Ref.68837/68838/68839
Fiação Elétrica com Módulo MODBUS
6.
6.
6.
Cablagem
Cablagem
Cablagem
el
el
el
é
é
é
ctrica
ctrica
ctrica

Table of Contents