EasyManua.ls Logo

Astralpool APH3 INVERBOOST - Page 274

Astralpool APH3 INVERBOOST
314 pages
Print Icon
To Next Page IconTo Next Page
To Next Page IconTo Next Page
To Previous Page IconTo Previous Page
To Previous Page IconTo Previous Page
Loading...
- 270 -
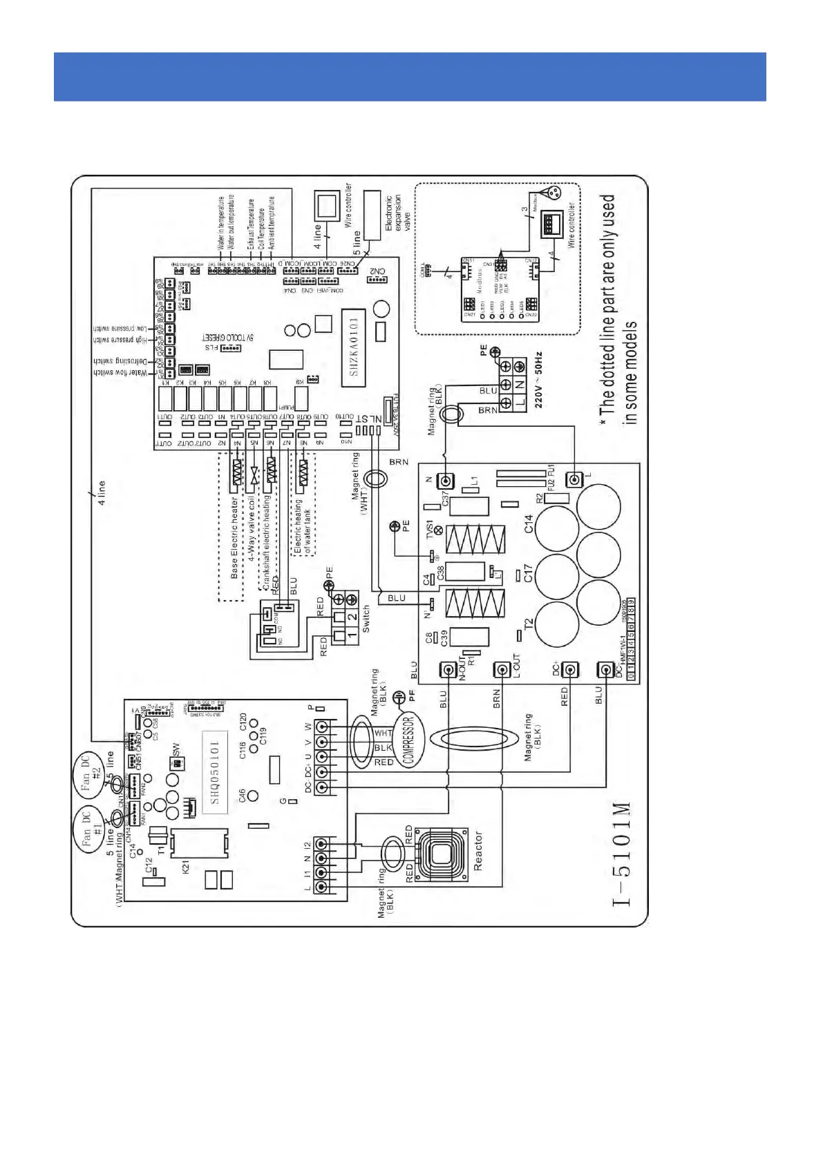
6.4 Diagrama el
é
ctrico da bomba de calor de piscina Inverter
68840
Fiação Elétrica com Módulo MODBUS
6.
6.6.
Cablagem
CablagemCablagem
el
elel
é
éé
ctrica
ctricactrica

Table of Contents