EasyManua.ls Logo

Astralpool APH3 INVERBOOST - Page 29

Astralpool APH3 INVERBOOST
314 pages
Print Icon
To Next Page IconTo Next Page
To Next Page IconTo Next Page
To Previous Page IconTo Previous Page
To Previous Page IconTo Previous Page
Loading...
- 25 -
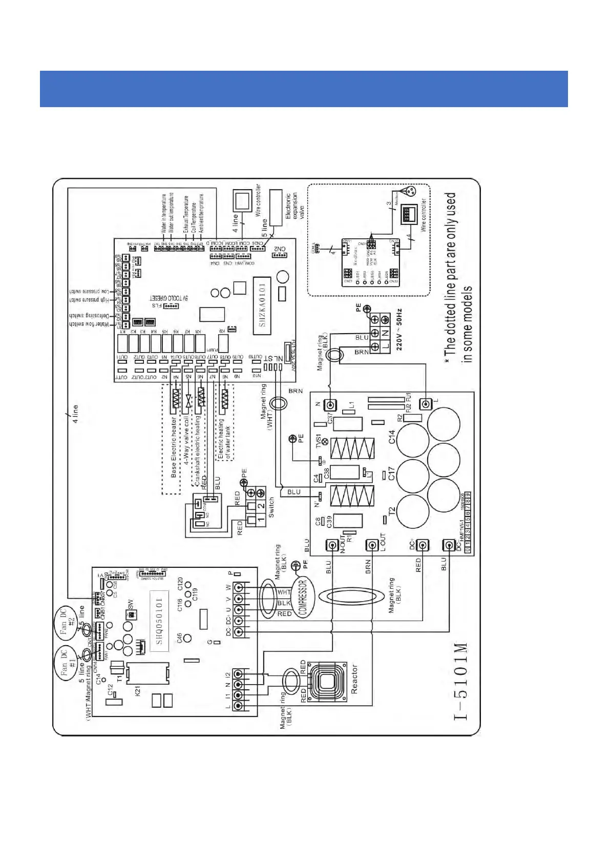
6.4 Inverter swimming pool heat pump wiring diagram
68840
Electrical Wiring with MODBUS module
6.
6.6.
Electrical
ElectricalElectrical
Wiring
WiringWiring

Table of Contents

Related product manuals