EasyManua.ls Logo

Astralpool APH3 INVERBOOST - Page 68

Astralpool APH3 INVERBOOST
314 pages
Print Icon
To Next Page IconTo Next Page
To Next Page IconTo Next Page
To Previous Page IconTo Previous Page
To Previous Page IconTo Previous Page
Loading...
- 64 -
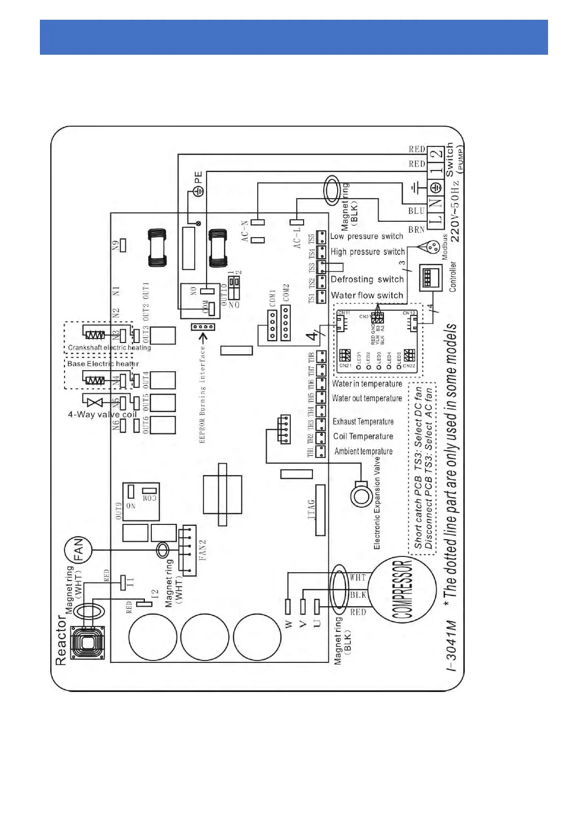
6.2 Schéma de câblage de la pompe à chaleur de piscine
Ref.68837/68838/68839
Câblage électrique avec module MODBUS
6.
6.
6.
C
C
C
â
â
â
blage
blage
blage
é
é
é
lectrique
lectrique
lectrique

Table of Contents

Related product manuals