EasyManua.ls Logo

Astralpool APH3 INVERBOOST - Page 70

Astralpool APH3 INVERBOOST
314 pages
Print Icon
To Next Page IconTo Next Page
To Next Page IconTo Next Page
To Previous Page IconTo Previous Page
To Previous Page IconTo Previous Page
Loading...
- 66 -
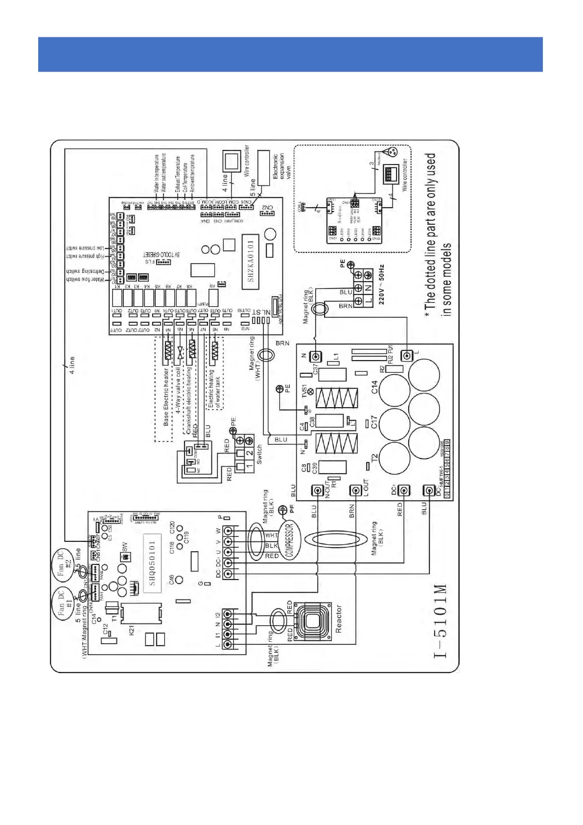
6.4 Schéma de câblage de la pompe à chaleur de piscine
68840
Câblage électrique avec module MODBUS
* Above electrical wiring diagram only for your reference, please subject machine posted the wiring diagram
6.
6.
6.
C
C
C
â
â
â
blage
blage
blage
é
é
é
lectrique
lectrique
lectrique

Table of Contents

Related product manuals