EasyManua.ls Logo

Astralpool VRAC III Basic 70768 - Page 26

Astralpool VRAC III Basic 70768
104 pages
Print Icon
To Next Page IconTo Next Page
To Next Page IconTo Next Page
To Previous Page IconTo Previous Page
To Previous Page IconTo Previous Page
Loading...
26
FRANÇAIS
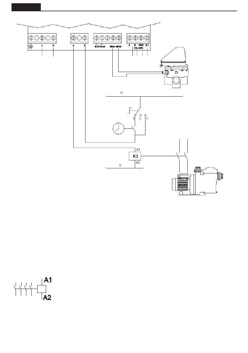
CONNEXION ELECTRIQUE ENTRE LARMOIRE DE COMMANDE ET LA VANNE
A1 / A2 sont les bornes de connexion de la bobine du contacteur de la pompe de
ltration. La che J10 de la vanne de sélection doit systématiquement être raccor-
dée à la connexion A1 de la bobine du contacteur. La prise J10 (4-5) de la vanne de
sélection doit toujours être branchée à la connexion A1 de la bobine du contacteur.
Il faut s’assurer que la ligne de manœuvre du contacteur qui se connecte en série
à la vanne ne soit en aucun cas partagée avec l’alimentation d’un autre dispositif,
et que, en aucun cas l’intensité sur la ligne de manœuvre n’excède les 400 mA.
Lomission de ce point peut supposer le dommage irréversible de l’équipement.
S'il est nécessaire de connecter un autre élément qui doit s'activer en même temps
que la pompe, il est conseillé d'utiliser un contact auxiliaire du contacteur de la
pompe.
En cas de connexion de l’alimentation de la vanne à un circuit électrique triphasé, réaliser toujours la co-
nexión entre une phase et le neutre, jamais entre deux phases, vu quainsi la tensión maximale permise
par l’électronique de la vanne.
Le circuit de commande (par exemple la bobine du contacteur de la pompe de ltration) est alimenté à
U et V dans ce schéma.
U et V peuvent être courant alternatif (AC) où U est Line et V est Neutre, ou courant continu
(CC), où U est Vdc et V GND.
Tension maximale = 230 V.
POWER SUPPLY
230 Vac
TIMER
Interrupteur à 3 positions:
2 AUTOMATIC (TIMER)
0 STOP
1 MANUAL
Bobine du contacteur de la
pompe de ltration
CONTACTEUR
POMPE
COMMUTATEUR DE
PRESSION
COMMUNICATION
PROTOCOL MODBUS

Table of Contents

Related product manuals