EasyManua.ls Logo

Astralpool VRAC III Basic 70768 - Page 58

Astralpool VRAC III Basic 70768
104 pages
Print Icon
To Next Page IconTo Next Page
To Next Page IconTo Next Page
To Previous Page IconTo Previous Page
To Previous Page IconTo Previous Page
Loading...
58
ITALIANO
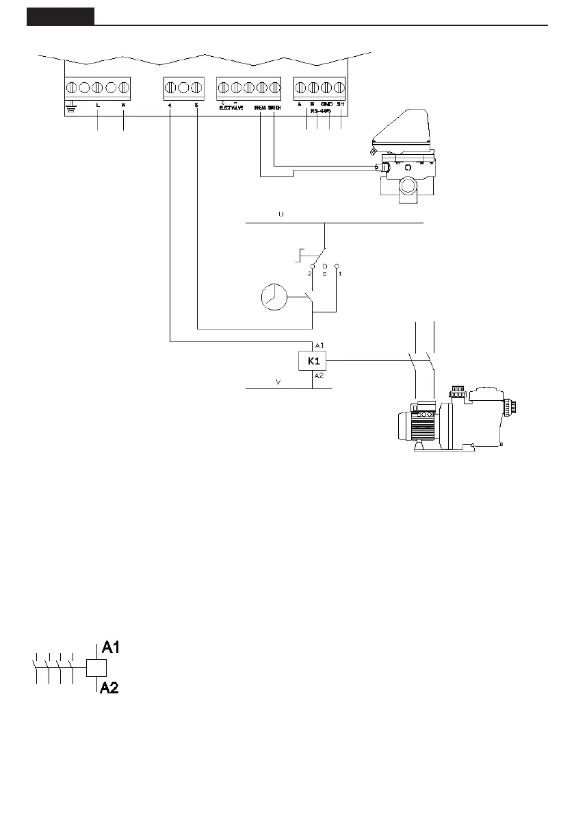
COLLEGAMENTO ELETTRICO TRA LARMADIO DI MANOVRA E LA VALVOLA
A1 / A2 sono i terminali di collegamento della bobina del contattore della pompa
di ltraggio.La presa J10 della valvola selettrice va sempre collegata all'attacco A1
della bobina del contattore.
E’ necessario accertarsi che la linea di manovra del contattore collegato in serie alla
valvola non sia condivisa in nessun caso dall’alimentazione di altri dispositivi e che,
nella linea di manovra, l’intensità non superi mai i 400 mA. Il mancato rispetto di
tale norma può arrecare danni irreversibili all’apparecchio.
Si consiglia, nel caso in cui sia necessario collegare qualche altro componente che si
debba attivare contemporaneamente alla pompa, di usare un contatto ausiliare del
contattore della pompa.
In caso di collegamento dell’alimentazione della valvola ad un circuito elettrico trifasico, eettuare
sempre il collegamento tra una fase e il neutro, mai tra due fasi, dal momento che in tal modo si supere-
rebbe il voltaggio minimo consentito dall’elettronica della valvola.
Il circuito di controllo (per esempio bobine di contattori pompa di ltrazione) è alimentato a U - V in
questo schema.
U e V possono essere Corrente Alternata (CA), dove U è Line e V è Neutro, o a corrente continua (DC),
dove U è Vcc e V è GND.
Tensione massima = 230 V.
ALIMENTAZIONE
ELETTRICA
230 Vac
TEMPORIZADOR
INTERRUTTORE 3 POSIZIONI
2 AUTOMATICO (TIMER)
0 STOP
1 MANUALE
SOLENOIDE DEL
CONTATTORE DELLA
POMPA DI FILTRAGGIO
CONTATTORE
POMPA
PRESSOSTATO
PROTOCOLLO
COMUNICAZIONE
MODBUS

Table of Contents

Related product manuals