EasyManua.ls Logo

ATB CD Series - PTC Tripping Device

Default Icon
52 pages
Print Icon
To Next Page IconTo Next Page
To Next Page IconTo Next Page
To Previous Page IconTo Previous Page
To Previous Page IconTo Previous Page
Loading...
32
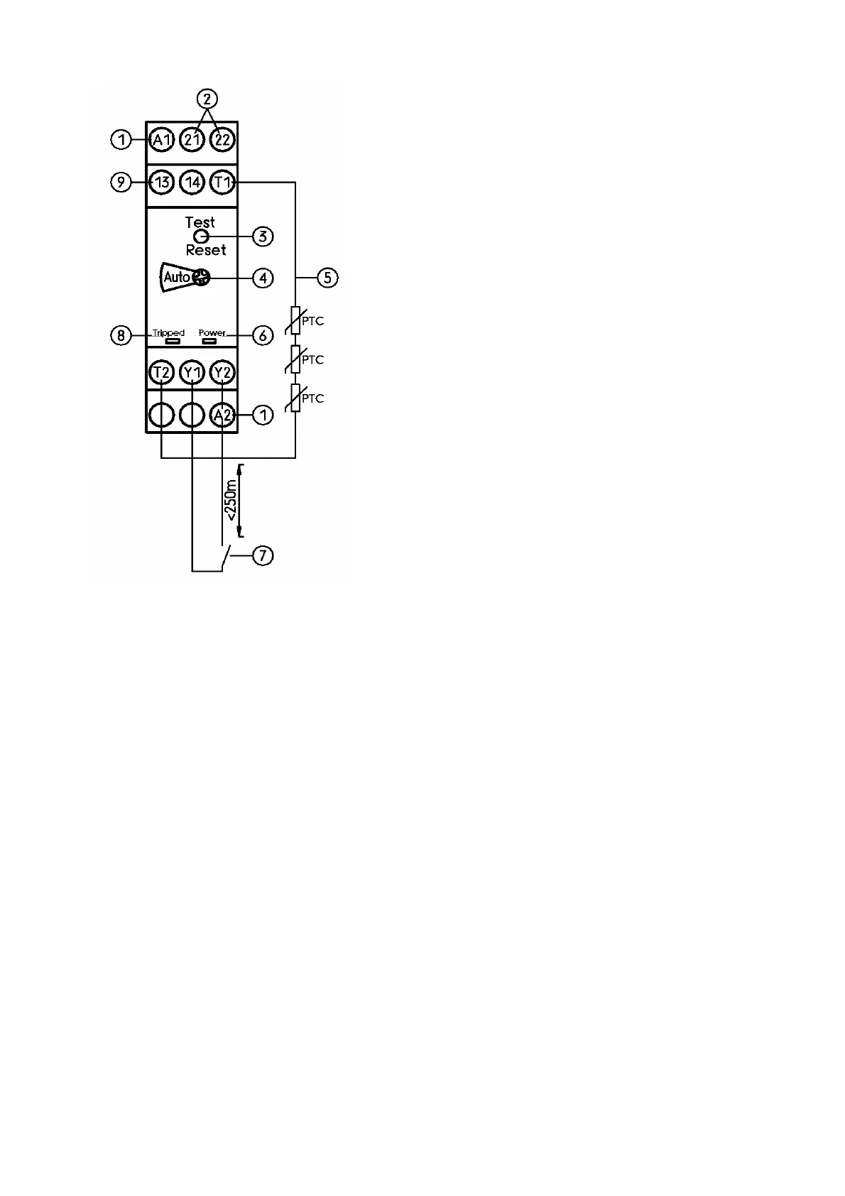
Figure 10: PTC tripping device
c Rated control supply voltage (A1-A2)
d Normally closed auxiliary contacts (21-22)
e Test/Reset
f Manual/automatic reset
g Thermistor (T1-T2)
h Mains LED (green)
i Remote reset (Y1-Y2)
j Trip LED (red)
k Normally open auxiliary contact (13-14)