EasyManua.ls Logo

Atlas Copco CD 480

Atlas Copco CD 480
112 pages
To Next Page IconTo Next Page
To Next Page IconTo Next Page
To Previous Page IconTo Previous Page
To Previous Page IconTo Previous Page
Loading...
Instruction Book
9829 2115 69 16
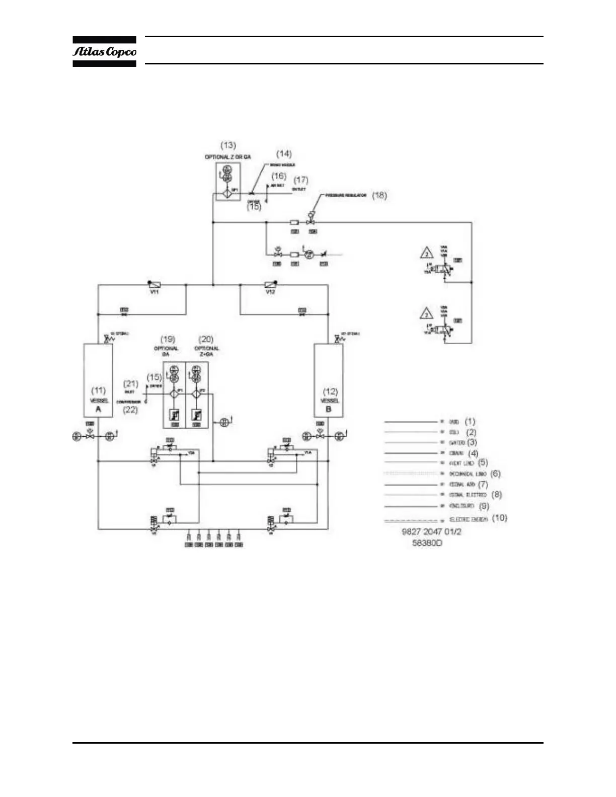
2.3 Regeneration Circuit
Flow Diagram
CD 350+, CD 425+, CD 400 and CD 480

Related product manuals