EasyManua.ls Logo

Atlas Copco GA250

Atlas Copco GA250
41 pages
To Next Page IconTo Next Page
To Next Page IconTo Next Page
To Previous Page IconTo Previous Page
To Previous Page IconTo Previous Page
Loading...
2920 1251 02
12
Instruction book
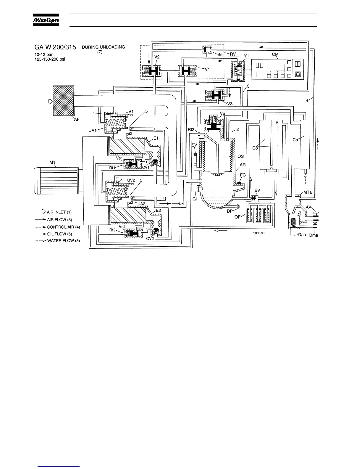
1.3.5 Regulating system
The system is controlled by Elektronikon
®
regulator (CM)
which keeps the net pressure within programmable pressure
limits by automatically loading and unloading the compressor
depending on the air consumption.
1.3.5.1 Unloading
If the air consumption is less than the air delivery of the
compressor, the net pressure increases. When the net pressure
reaches the upper limit of the working pressure (unloading
pressure), solenoid valve (Y1) is de-energized. The plunger of
the valve moves downwards by spring force:
GA/GA W 90 up to -160
1. Control pressure is fed via flexible (2) and selector valve
(Ss) through solenoid valve (Y1) to valves (V1 and V2).
2. The plungers of valves (V1 and V2) move against spring
force.
3. Control pressure present in chamber (1) of unloader (UA)
is vented to atmosphere through valve (V1). Unloading
valve (UV) closes by spring force.
4. Receiver pressure is released to unloader (UA):
- through flexible (2) and valve (V2)
- on 13 bar/200 psi compressors also through valve (V3)
as this valve is kept open by air from the outlet of
compressor element (E)
5. As the receiver pressure decreases, selector valve (Ss)
switches over.
6. On 13 bar/200 psi compressors, as the pressure at the
Fig. 5c GA W 200 up to -315 during unloading (10-13 bar/125-150-200 psi)

Related product manuals