EasyManua.ls Logo

Atlas Copco GA250 - Page 22

Atlas Copco GA250
41 pages
To Next Page IconTo Next Page
To Next Page IconTo Next Page
To Previous Page IconTo Previous Page
To Previous Page IconTo Previous Page
Loading...
2920 1251 02
22
Instruction book
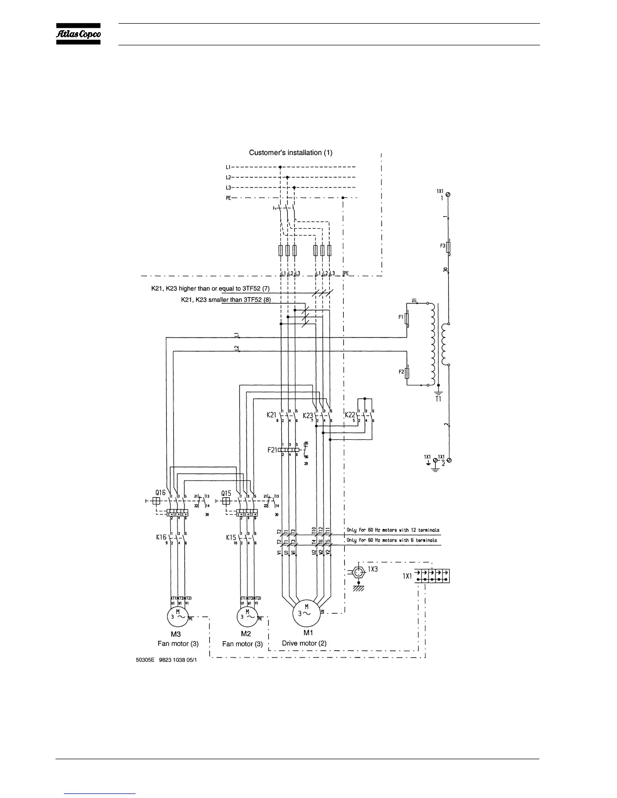
Fig. 9b 60 Hz CSA/UL
Figs. 9. Electrical connections (typical examples)

Related product manuals