EasyManua.ls Logo

Atlas Copco GR200 - Page 17

Atlas Copco GR200
40 pages
To Next Page IconTo Next Page
To Next Page IconTo Next Page
To Previous Page IconTo Previous Page
To Previous Page IconTo Previous Page
Loading...
2920 1449 00
17
Instruction book
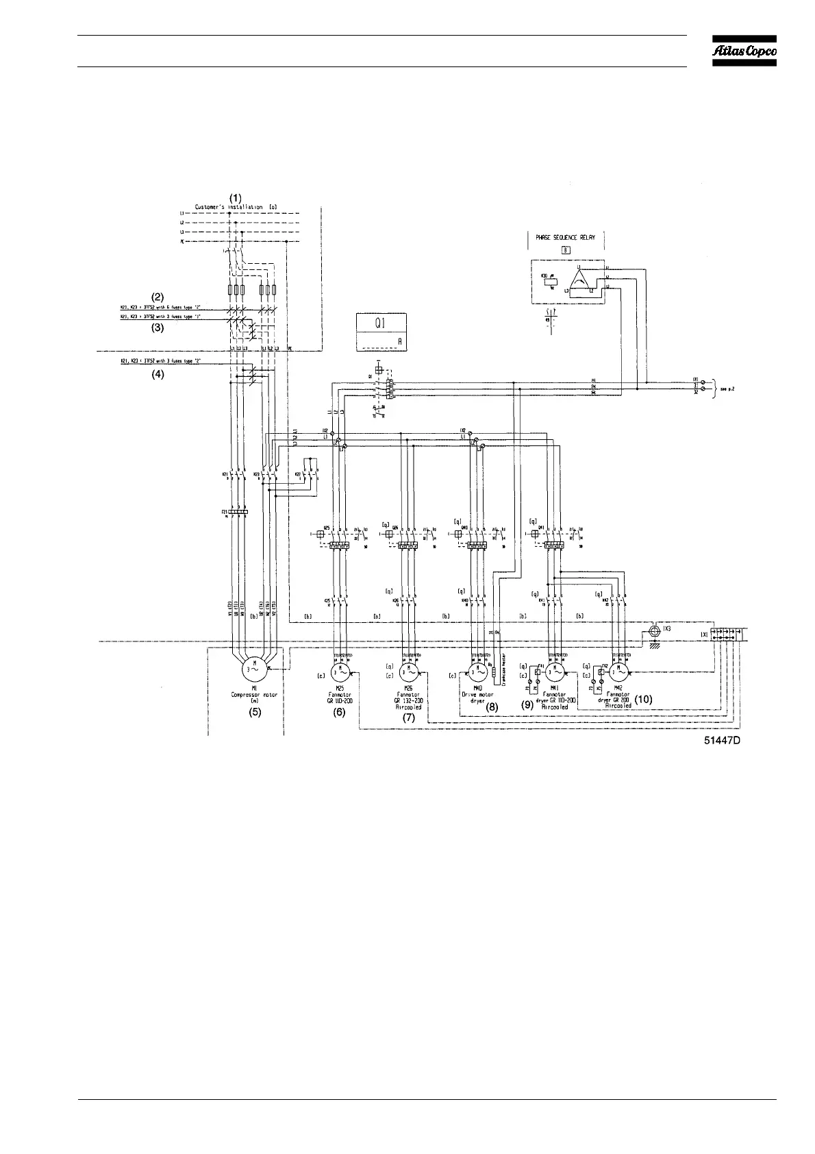
F21 Compressor motor overload
relay
K21 Line contactor
K22 Star contactor
K23 Delta contactor
K25 Contactor, fan motor M25
(GR110/200)
K26 Contactor, fan motor M26
(GR132/200)
K30 Phase sequence relay (option)
K40 Contactor, compressor motor
of air dryer (Full-feature only)
K41 Contactor, fan motor M41
K42 Contactor, fan motor M42
M1 Drive motor
M25 Fan motor, GR110/200
M26 Fan motor, GR132/200
M40 Compressor motor, air dryer
(Full-feature only)
M41 Fan motor, air dryer (GR110/
200 Full-feature)
M42 Fan motor, air dryer (GR200
Full-feature)
Q1 Circuit breaker, control circuit
Q25 Circuit breaker, fan motor M25
(GR110/200)
Q26 Circuit breaker, fan motor M26
(GR132/200)
Q40 Circuit breaker, compressor
motor of air dryer (Full-feature
only)
Q41 Circuit breaker, fan motor(s) of
air dryer (Full-feature only)
1X1 Terminal strip
1X3 Earthing strip
Fig. 2.4 Electrical connections (typical example)

Table of Contents

Related product manuals