EasyManua.ls Logo

Axminster SIEG Model Engineer Series - Page 25

Axminster SIEG Model Engineer Series
28 pages
Print Icon
To Next Page IconTo Next Page
To Next Page IconTo Next Page
To Previous Page IconTo Previous Page
To Previous Page IconTo Previous Page
Loading...
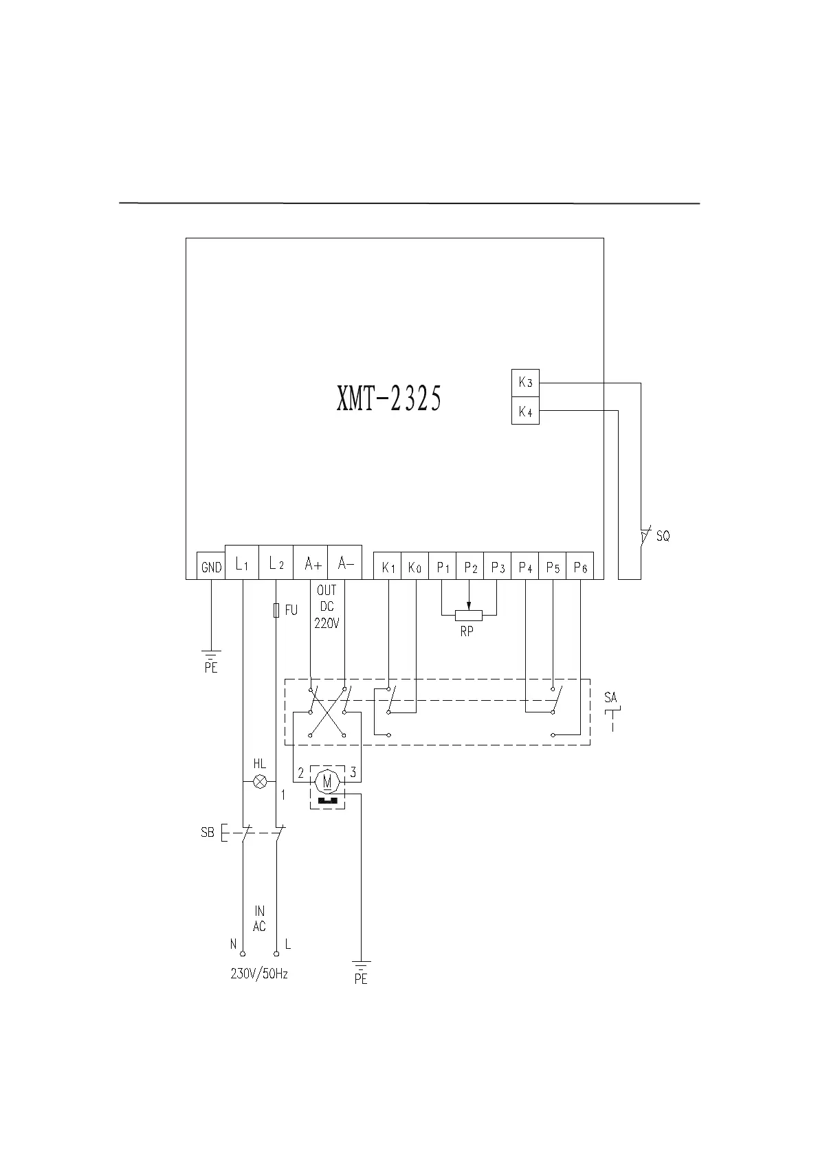
WIRING DIAGRAM
22

Related product manuals