EasyManua.ls Logo

Baxi MULTI-HEAT - Page 32

Baxi MULTI-HEAT
46 pages
Print Icon
To Next Page IconTo Next Page
To Next Page IconTo Next Page
To Previous Page IconTo Previous Page
To Previous Page IconTo Previous Page
Loading...
Page 18
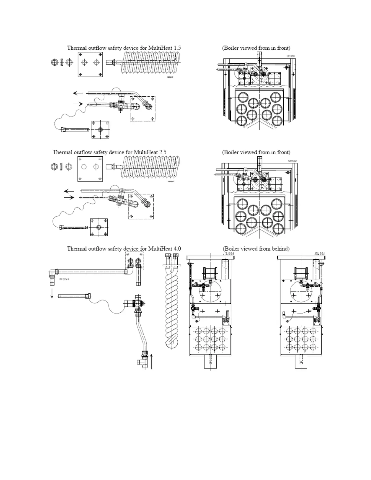
3.4.4 Safety valves and safety line

Related product manuals