EasyManua.ls Logo

BCS PowerSafe 710 PS - 10.4 Hydraulic Diagram

BCS PowerSafe 710 PS
71 pages
Print Icon
To Next Page IconTo Next Page
To Next Page IconTo Next Page
To Previous Page IconTo Previous Page
To Previous Page IconTo Previous Page
Loading...
43
I
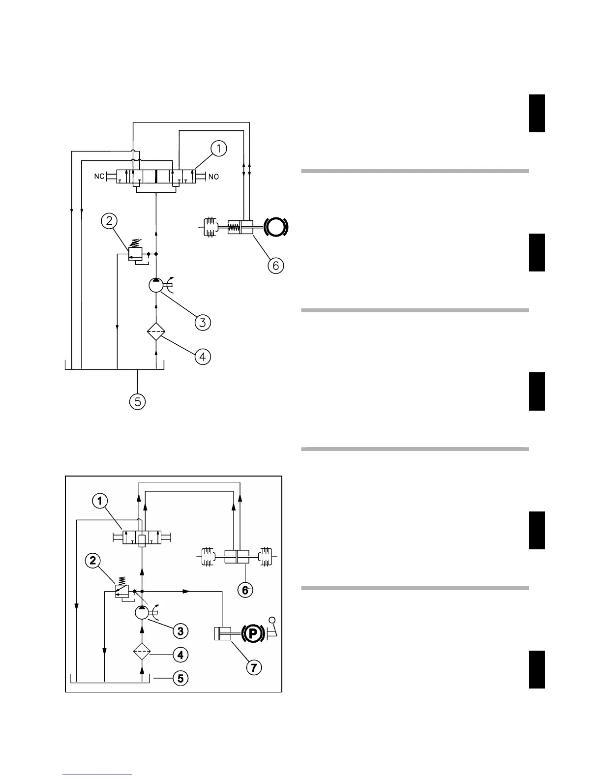
1. Distributore
2. Valvola di massima
3. Pompa
4. Filtro
5. Scatola cambio
6. Attuatore frizioni
GB
1. Distributor
2. High pressure switch
3. Pump
4. Filter
5. Gearbox
6. Clutch actuator
F
1. Distributeur
2. Vanne de maximum
3. Pompe
4. Filtre
5. Boîte de changement de vitesses
6. Actuateur d'embrayage
E
1. Distribuidor
2. Válvula de máxima
3. Bomba
4. Filtro
5. Caja de cambio
6. Accionador embrague
D
10.4 Schema idraulico - Hydraulic diagram - Schéma
hydraulique - Esquema hídraulico - Hydrauli-
sche schema
PowerSafe
fig.26
PowerSafe + EasyDrive
730
1. Verteiler
2. Höchstflussventile
3. Pumpe
4. Filter
5. Getriebegehäuse
6. Kupplungenantrieb

Related product manuals