EasyManua.ls Logo

bester PDE 50 - Schematics; Electrical Schematics (PDE 50 & PDE 51)

bester PDE 50
Print Icon
To Next Page IconTo Next Page
To Next Page IconTo Next Page
To Previous Page IconTo Previous Page
To Previous Page IconTo Previous Page
Loading...
B-23
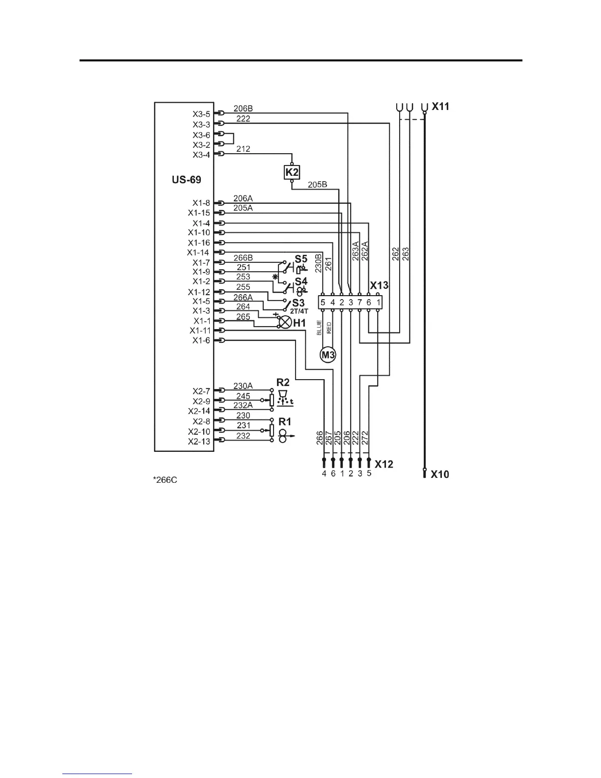
Schematics
Electrical Schematic (PDE 50)

Related product manuals