EasyManua.ls Logo

Bosch 830 ES - Page 45

Bosch 830 ES
80 pages
Print Icon
To Next Page IconTo Next Page
To Next Page IconTo Next Page
To Previous Page IconTo Previous Page
To Previous Page IconTo Previous Page
Loading...
Installation instructions
45
830 ES – 6 720 644 936 (2021/08)
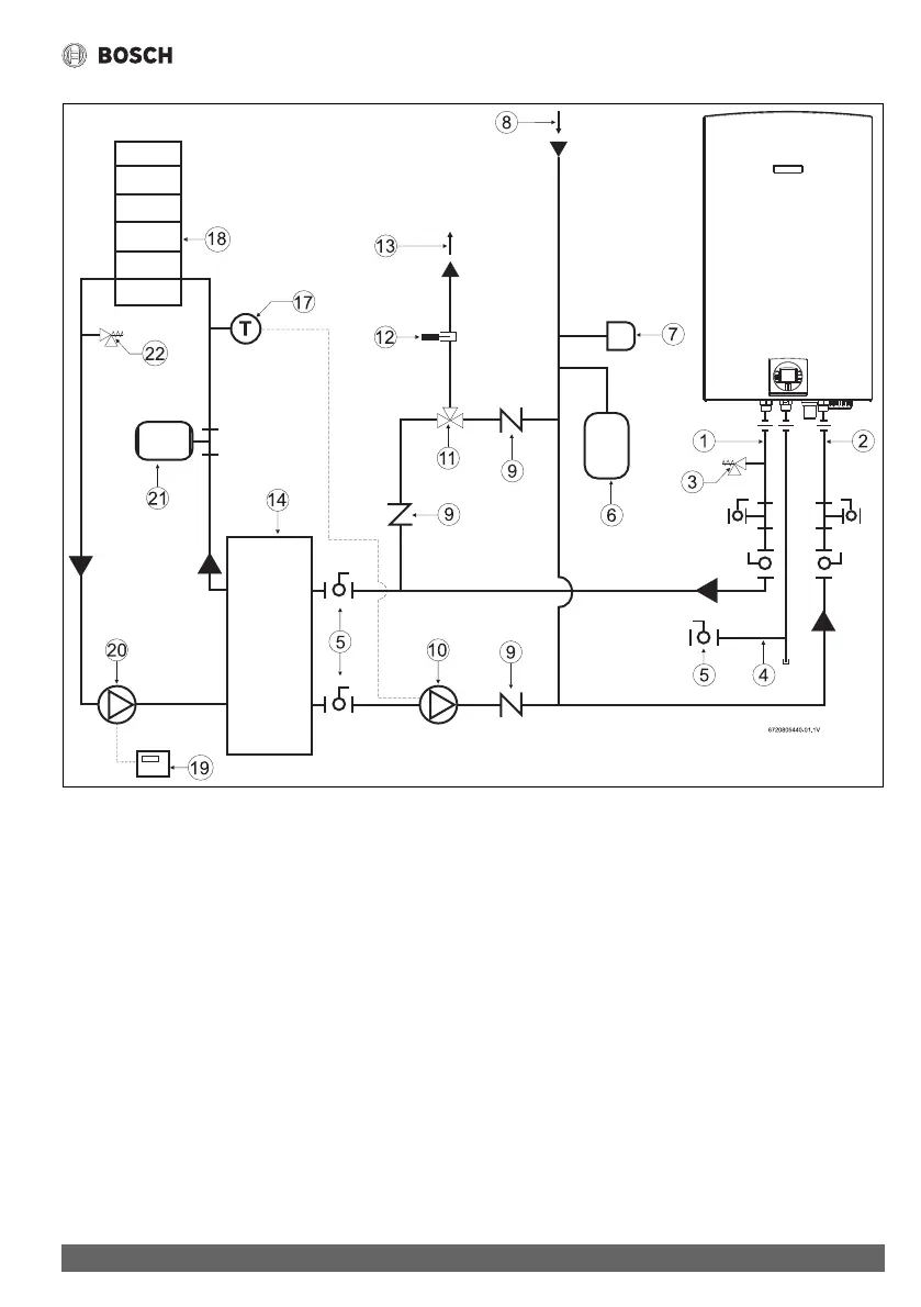
Fig. 37 Space heating diagram
[1] Hot water outlet
[2] Cold water inlet
[3] Pressure relief valve
[4] Gas supply
[5] Shut off gas valve
[6] Thermal expansion tank (as required)
[7] Atmospheric vacuum breaker
[8] Cold inlet
[9] Check valve
[10] Pump
[11] Thermostatic mixing valve
[12] Thermometer (optional)
[13] DHW outlet
[14] Water to water heat exchanger
[17] Thermostat
[18] Space heating zone
[19] Zone controller
[20] Space heating pump
[21] Expansion tank
[22] Pressure relief valve

Table of Contents

Other manuals for Bosch 830 ES

Related product manuals