EasyManua.ls Logo

Bosch ACS 652 - Circuit Diagram; Control PCB

Bosch ACS 652
40 pages
To Next Page IconTo Next Page
To Next Page IconTo Next Page
To Previous Page IconTo Previous Page
To Previous Page IconTo Previous Page
Loading...
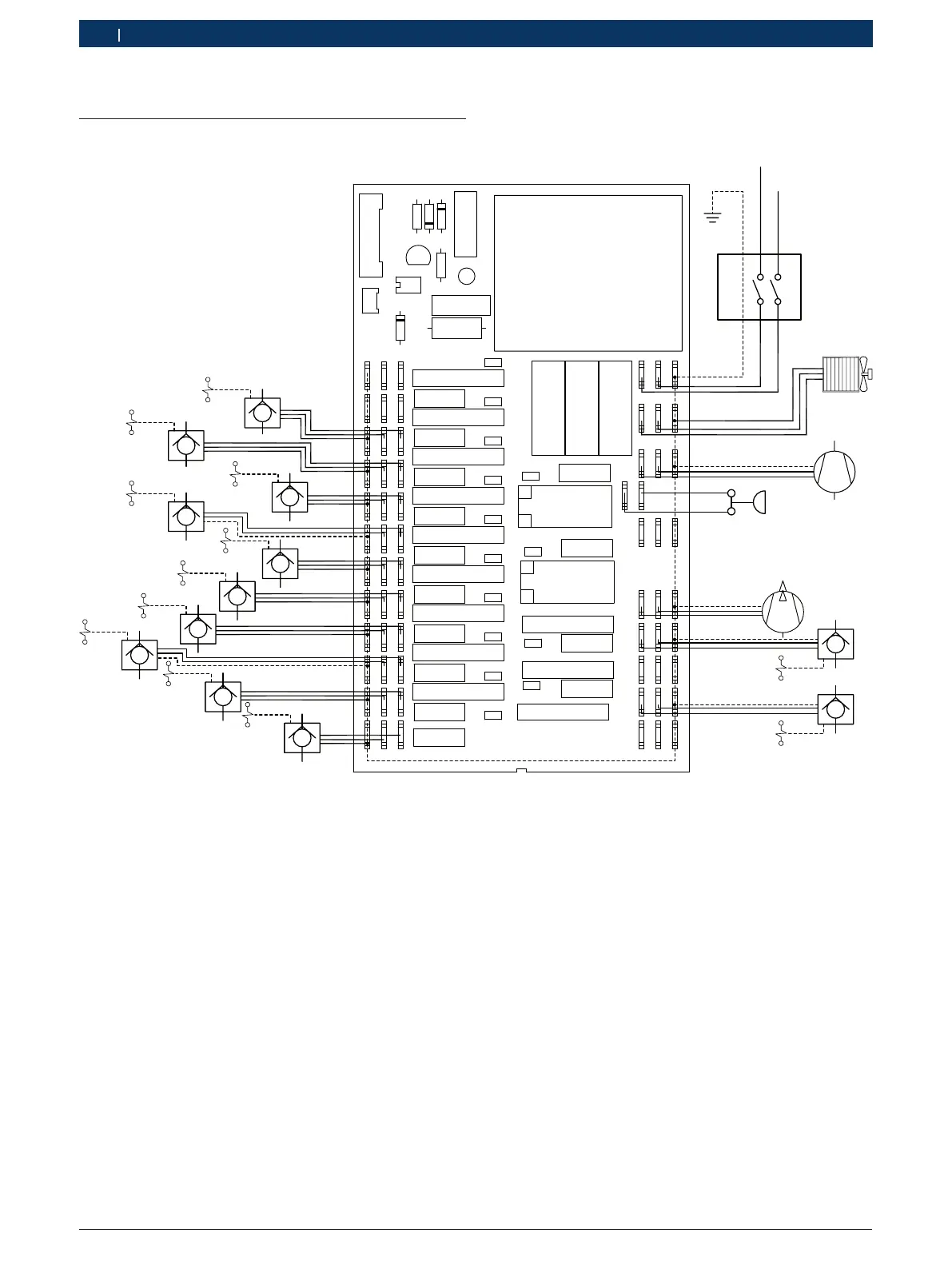
1 689 975 257 2019-05-15| Robert Bosch GmbH
38 | ACS 652 | Circuit diagramen
17. Circuit diagram
17.1 Control PCB
FAN 1
COMP
HP
FAN 2
PUMP
EV1
EV2EV3
EV4
EV10
EV9
EV8
EVHP1
EVHP2
EVLP1
EVLP2
EV11
EVFLU
CPU
CPU-1
EV7
EV6
EV5
CN1
U1
D1
C11
R1
R2
C12
D2
D3
R3
Q1
G1
C13
RL2
RL1
RL11
VR11
RL5
RL6
RL7
RL8
RL9
C1
C2
C3
C5
C6
C7
C8
C9
C10
RL10
VR1
VR2
VR3
VR4
VR5
VR6
VR7
VR8
VR9
VR10
F2
CN4
CN5
F3
F1
CN6
CN7
RL4
RL3
C14
RL12
VR12
CN20
C15
RL13
VR13
CN21
CN22
C16
RL14
VR14
CN23
CN24
CN8
CN9
CN2
CN10
CN11
CN12
CN13
CN14
CN15
CN16
CN17
CN18
TNL
T
NL
EV3
2
P
6
C
P2
10
N
230 V
INT
IN
FAN 1
COMP
HP
FAN 2
PUMP
EV1
EV2
EV3
EV4
EV1
EV8
EV10
EV9
EV7
EV6
EV5
EV5
EV6
EV7
EV8
EV9
EV10
EVHP1
EVHP2
EVLP1
EVLP2
EV11
EVFLU
CPU-1
CPU
EVLP1
EVLP2
EVHP2
EVHP1
Fig. 6: Control PCB

Table of Contents

Related product manuals