EasyManua.ls Logo

BRP Evinrude - I-Command Harness Connections with Mechanical Remote Control

BRP Evinrude
100 pages
Print Icon
To Next Page IconTo Next Page
To Next Page IconTo Next Page
To Previous Page IconTo Previous Page
To Previous Page IconTo Previous Page
Loading...
13
BOAT RIGGING
INFORMATION DISPLAY SYSTEMS
1
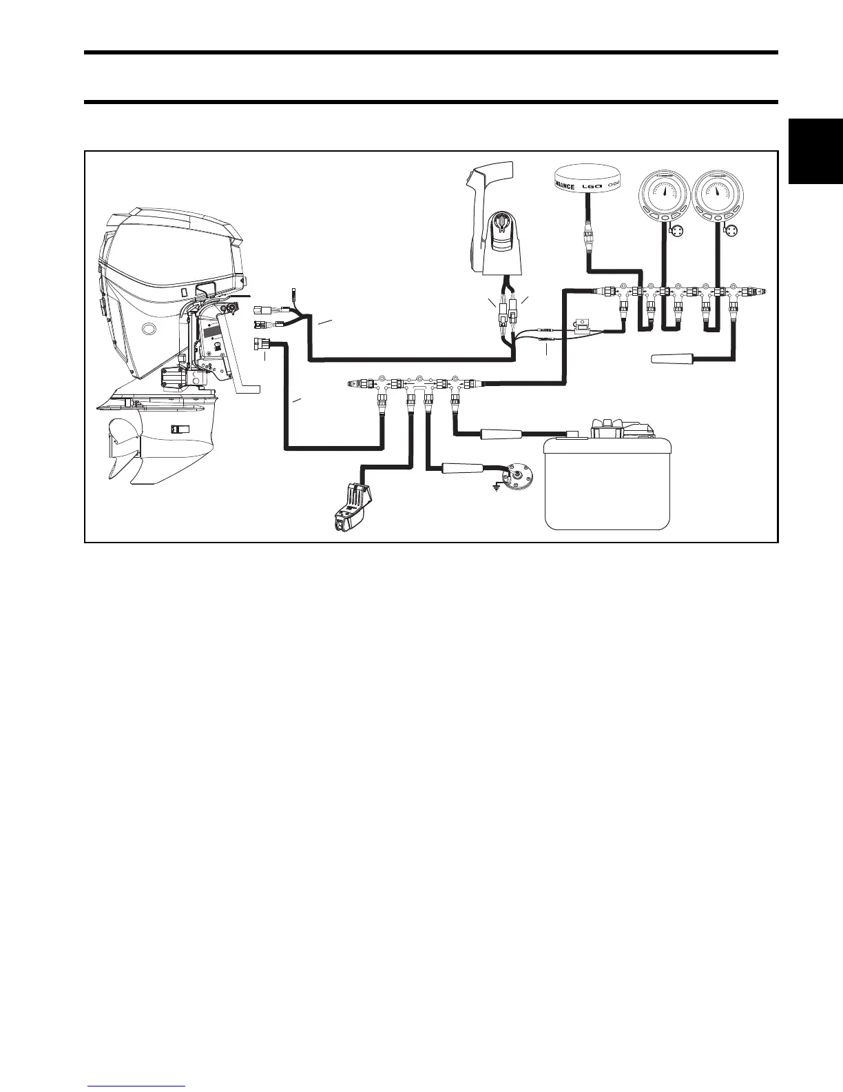
I-Command Harness Connections With Mechanical Remote Control
BUSSBUSS
BUSSBUSS
3A
DEVICEDEVICE
DEVICEDEVICE
DEVICEDEVICE
DEVICEDEVICE
DEVICEDEVICE
BUSSBUSS BUSSBUSS BUSSBUSS
EP- 85 Memory Module
DEVICE
DEVICE
DEVICE
DEVICE
BUSS BUSSBUSS
BUSSBUSS
MENU
DOWN
UP
EXIT
PAGES
ENTER
15
10
5
0
20
25
30
35
40
Water
MPH
15.2
MENU
DOWN
UP
EXIT
PAGES
ENTER
30
20
10
0
40
50
60
70
x 100
RPM
3550
1
3
4
2
5
6
Typical I-Command wiring with a binnacle-mount mechanical remote control 007990
1. I-Command Ignition and Trim Harness
2. I-Command Network Harness
3. 6-Pin Connector – Connect to a pre-wired remote control or to a dash-mounted key switch.
4. 3-Pin Connector – Connect to remote control trim switch or to a dash-mounted trim switch.
5. Purple, black wires – Connect to network power supply.
6. 4-Pin Amp Connector – Connect to outboard EMM.

Table of Contents

Related product manuals