EasyManua.ls Logo

Carrier 024-048 - Page 35

Carrier 024-048
41 pages
Print Icon
To Next Page IconTo Next Page
To Next Page IconTo Next Page
To Previous Page IconTo Previous Page
To Previous Page IconTo Previous Page
Loading...
: Service Manual
Manufacturer reserves the right to change, at any time, specifications and designs without notice and without obligations.
35
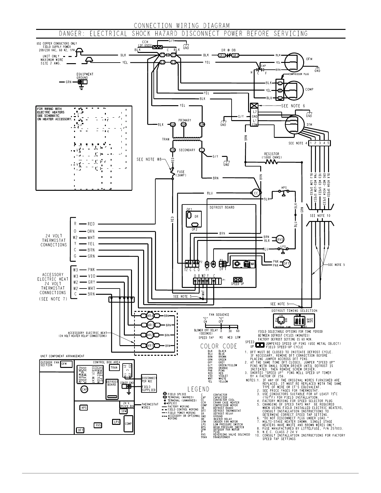
A210797
Fig. 35 – Typical Heat Pump Unit Connection Electrical Diagram

Related product manuals