EasyManua.ls Logo

Carrier 38QPCT18H-708 - Page 38

Carrier 38QPCT18H-708
54 pages
Print Icon
To Next Page IconTo Next Page
To Next Page IconTo Next Page
To Previous Page IconTo Previous Page
To Previous Page IconTo Previous Page
Loading...
36
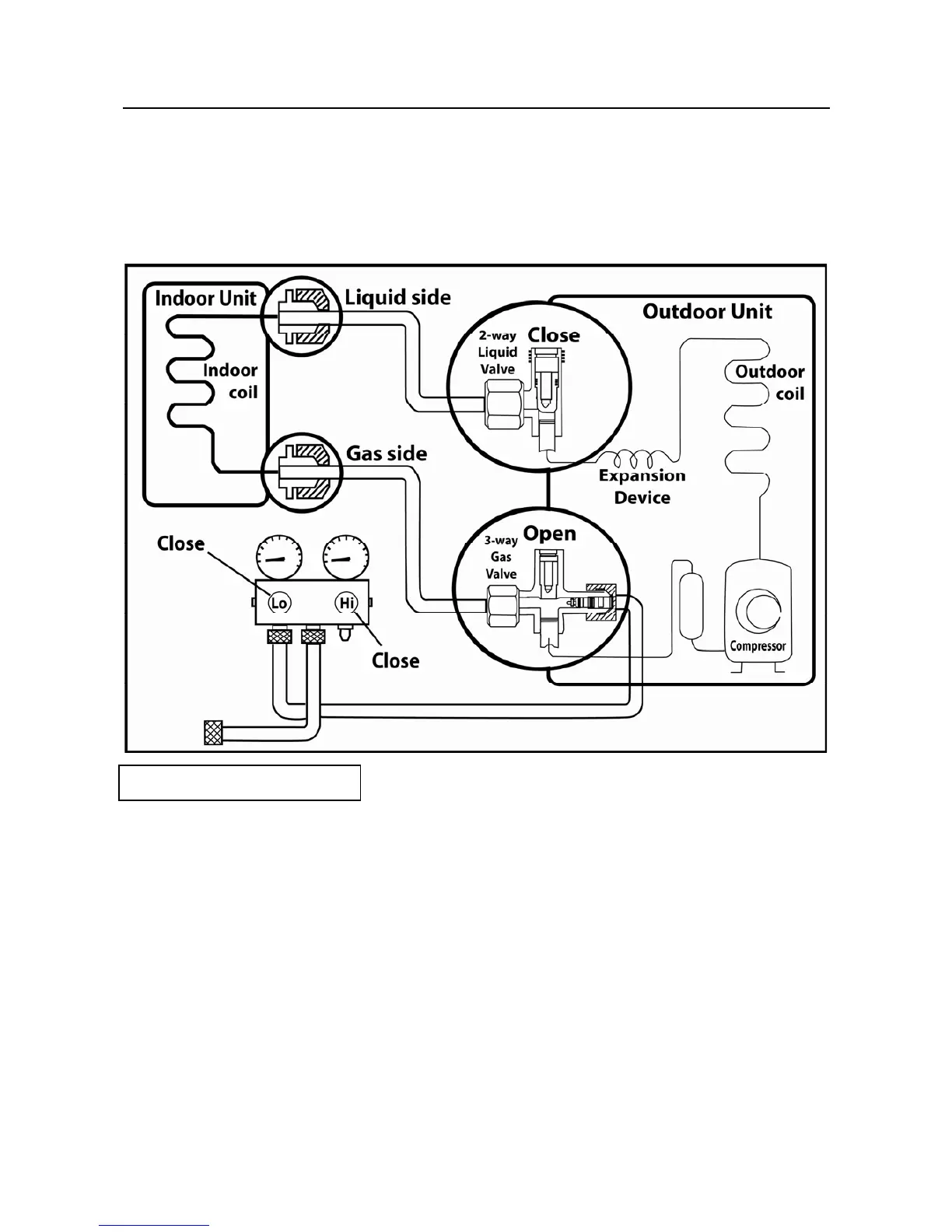
CONNECTING REFRIGERANT PIPING LINES (Cont.)
16-14 PUMPING DOWN (RE-INSTALLATION)
INTRODUCTION
Pump down means collecting all the refrigerant in the system back into the outdoor unit.
Pump down must be actuated before disconnection of pipes, to avoid loss of refrigerant
gas. Pump down is used when the unit is moved to another installation location or when
the system is repaired.
Pumping down Procedure
(1) Confirm that both the 2-way liquid and 3-way gas valves are set to the open position.
Remove the valve stem caps and confirm that the valve stems are in the open position.
Be sure to use a hexagonal wrench to operate the valve stems.
(2) Operate the system for 10 to 15 minutes.
(3) Stop operation and wait for 3 minutes, then connect the charge set to the service port of the 3-way
gas valve.
Connect the charge hose with the push pin to the gas service port.
(4) Air purging of the charge hose.
Open the low-pressure valve on the charge set slightly to purge air from the charge hose.
(5) Set the 2-way liquid valve to the close position.
(6) Operate the air conditioner at the cooling cycle and stop it when the gauge indicates 0.1MPa.
(7) Immediately set the 3-way gas valve to the closed position.
Do this quickly so that the gauge ends up indicating 0.3 to 0.5Mpa.
(8) Disconnect the charge set, and mount the 2-way liquid and 3-way gas valve’s stem nuts
and service port caps.
Use a torque wrench to tighten the service port cap to a torque of 1.8 kg.m (18 N.m)
Be sure to check for gas leakage.