EasyManua.ls Logo

Case 580SR - Page 185

Case 580SR
1068 pages
Print Icon
To Next Page IconTo Next Page
To Next Page IconTo Next Page
To Previous Page IconTo Previous Page
To Previous Page IconTo Previous Page
Loading...
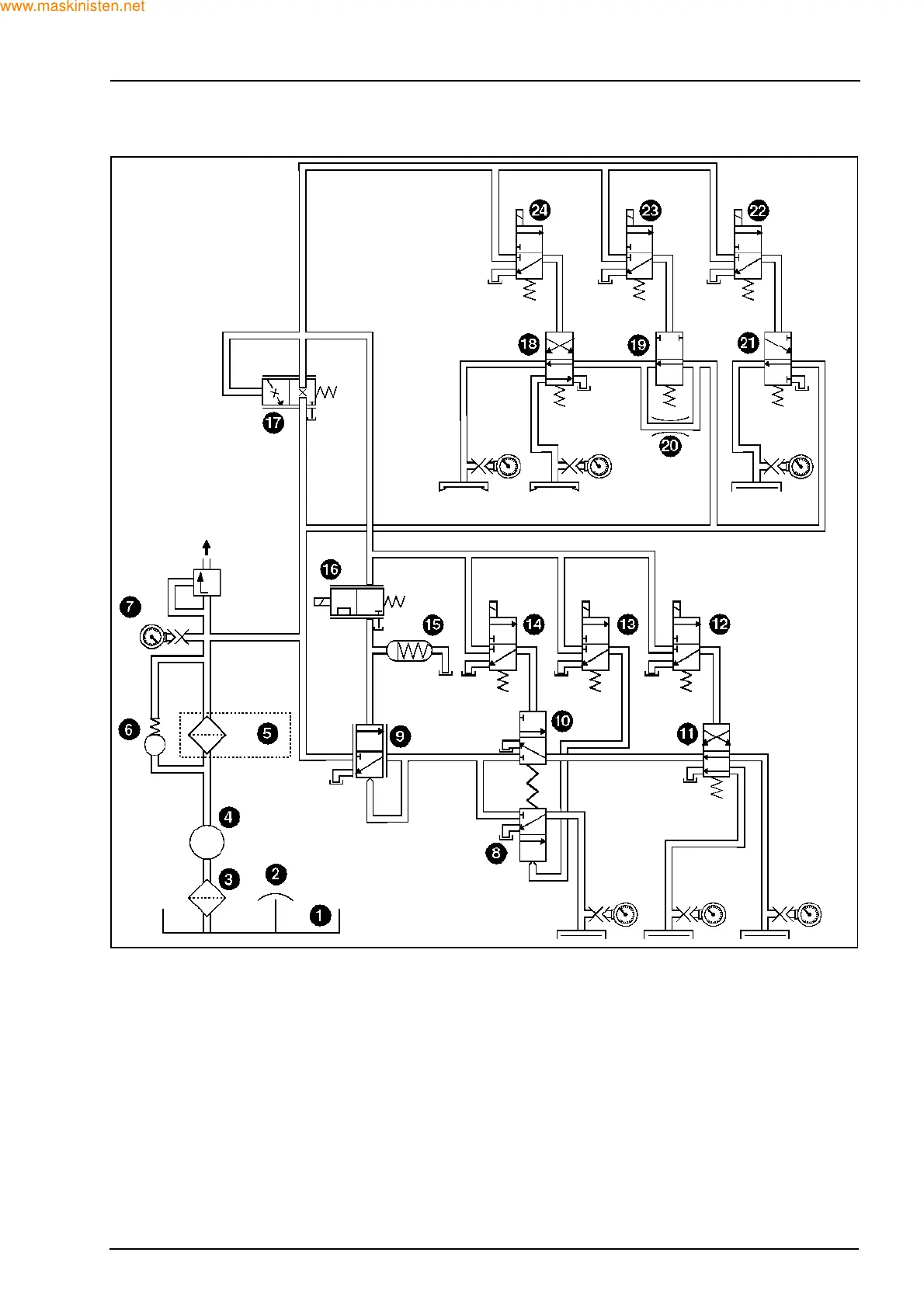
SECTION 21 - TRANSMISSION 119
OPERATING VALVES AND SOLENOIDS
1. Transmission sump
2. Transmission breather
3. Suction strainer
4. Gerotor oil pump
5. Pressure oil filter
6. Filter by-pass valve 4.3 bar
7. System pressure regulating valve 20 bar
Oil to converter system
8. Neutral reverse shift spool
9. Pressure booster 0-20 bar
10. Neutral forward solenoid
11. High/low shift spool
12. High/low solenoid
13. Neutral reverse solenoid
14. 1st gear clutch
15. Accumulator
16. Electronic modulation valve 0-5.5 bar
17. Pressure reducing valve 5.5 bar
18. 2nd/1st shift spool
19. Range modulation spool
20. Range modulation restriction
21. 4WD shift spool
22. 4WD solenoid
23. Range modulation solenoid
24. 2nd/1st Solenoid
F29986
www.maskinisten.net
Copyright ©

Table of Contents

Other manuals for Case 580SR

Related product manuals