EasyManua.ls Logo

Case CX240 - Page 128

Case CX240
273 pages
Print Icon
To Next Page IconTo Next Page
To Next Page IconTo Next Page
To Previous Page IconTo Previous Page
To Previous Page IconTo Previous Page
Loading...
ELECTRICAL
4 - 31
CX EXCAVATORS
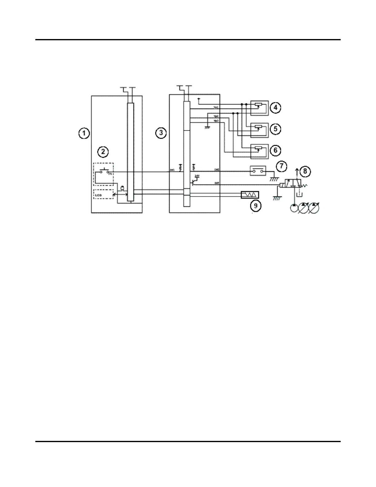
TRAVEL SPEED
Circuit Configuration
1. Instrument panel
2. Travel speed switch
3. Main controller
4. Pressure transducer pump1
5. Pressure transducer pump2
6. De-stroke pressure transducer
7. Travel pilot pressure switch
8. Travel speed solenoid valve
9. RPM sensor

Table of Contents

Related product manuals