EasyManua.ls Logo

Castolin Eutectic totalarc2 5000 - Page 143

Default Icon
Print Icon
To Next Page IconTo Next Page
To Next Page IconTo Next Page
To Previous Page IconTo Previous Page
To Previous Page IconTo Previous Page
Loading...
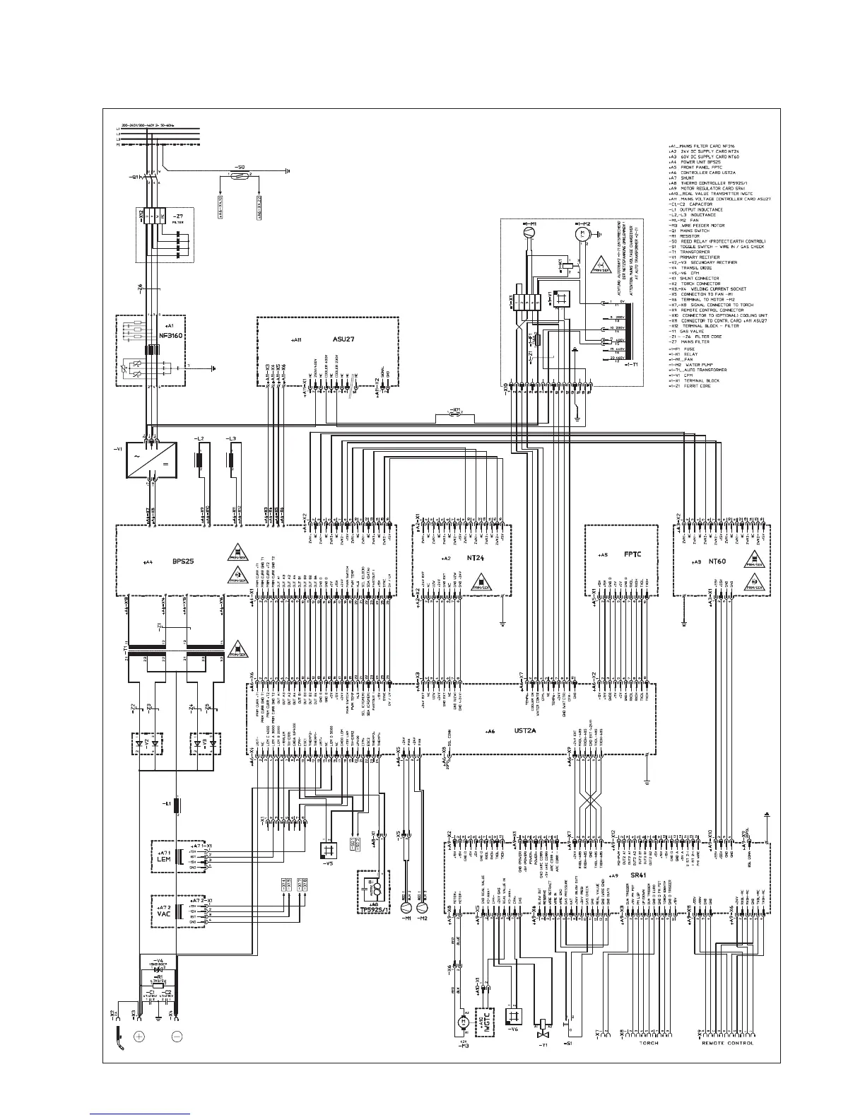
TotalAr3000 Dual Voltage

Table of Contents

Related product manuals