EasyManua.ls Logo

Castolin Eutectic totalarc2 5000 - Page 144

Default Icon
Print Icon
To Next Page IconTo Next Page
To Next Page IconTo Next Page
To Previous Page IconTo Previous Page
To Previous Page IconTo Previous Page
Loading...
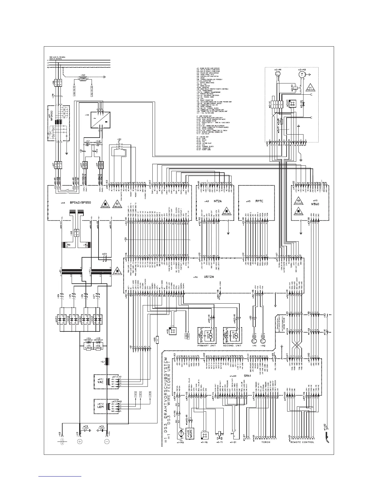
TotalAr4000 / 5000

Table of Contents

Related product manuals