EasyManua.ls Logo

CESAB BT BLITZ 312 - Fingertip

CESAB BT BLITZ 312
234 pages
Print Icon
To Next Page IconTo Next Page
To Next Page IconTo Next Page
To Previous Page IconTo Previous Page
To Previous Page IconTo Previous Page
Loading...
chapter 5000
page 27
1,2 - 2,0 t A.C.
SERVICE MANUAL
Electric
036-0410-07
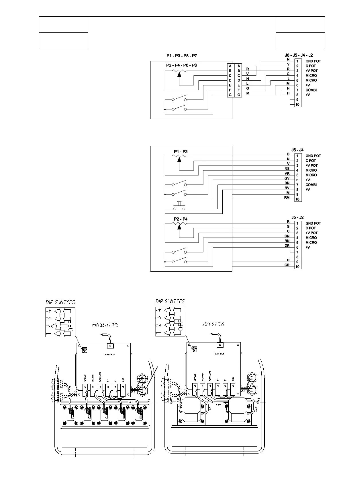
FINGERTIP
PB1=Horn pushbutton
PB2=Backward pushbutton
PB3=Forward pushbutton
JOYSTICK
PB2
PB3
PB1

Table of Contents

Related product manuals