EasyManua.ls Logo

Chappee 1.45 FF HTE - Page 24

Chappee 1.45 FF HTE
33 pages
Print Icon
To Next Page IconTo Next Page
To Next Page IconTo Next Page
To Previous Page IconTo Previous Page
To Previous Page IconTo Previous Page
Loading...
24
R
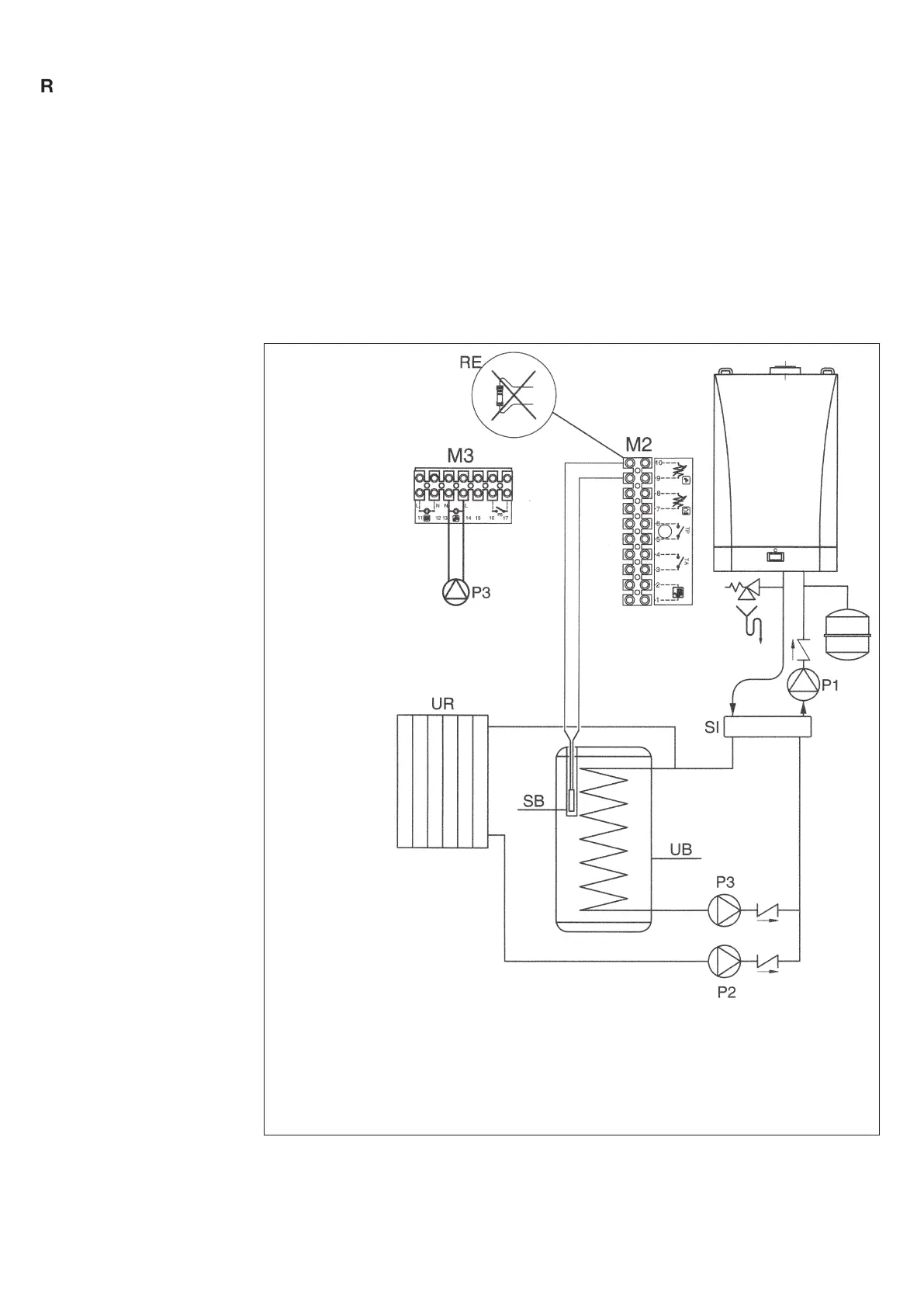
The domestic hot water pump (P3), which directs flow into an eternal storage tank, is connected to
terminals 13-14 of boiler terminal strip M3 (figure 12).
The electrical specifications of the pump must be as follows:
230 V AC; 50 Hz; 1 A max; cos φ > 0.8.
If the specifications of the installed pump are different, a relay must be wired between the boiler
control circuit board and the pump.
Remove the resistor from terminals 9-10 of terminal strip M2 (figure 12), and connect the hot water
priority NTC sensor, which is supplied as an accessory.
The sensing element of the NTC device must be located in the recess provided on the storage tank
(figure 12).
The temperature and on-off programming of the domestic hot water supply are selected directly from
the boiler control panel, as described in this manual under the user instruction headings.
13.6 Connecting the
pump – hot water circuit
Figure 12
STORAGE TANK
CONNECTION DIAGRAM
KEY:
UB - DOMESTIC HOT WATER HEATER UNIT
UR - CENTRAL HEATING UNIT
M2 and M3 - CONNECTION TERMINAL BOARD
SB - DOMESTIC HOT WATER SENSOR
P1 - LOW LOSS HEADER PUMP
P2 - CENTRAL HEATING PUMP
P3 - D.H.W. PUMP
SI - LOW LOSS HEADER
0603_1702/CG_1790
CAUTION:
In the case of a direct coupling of the boiler coil fitting on the boiler unit’s “T” fitting it is necessary
to modify the control of pump P1.
Configuration of parameter for electronic card H632 = 00001000.
(See § 15).

Related product manuals