EasyManua.ls Logo

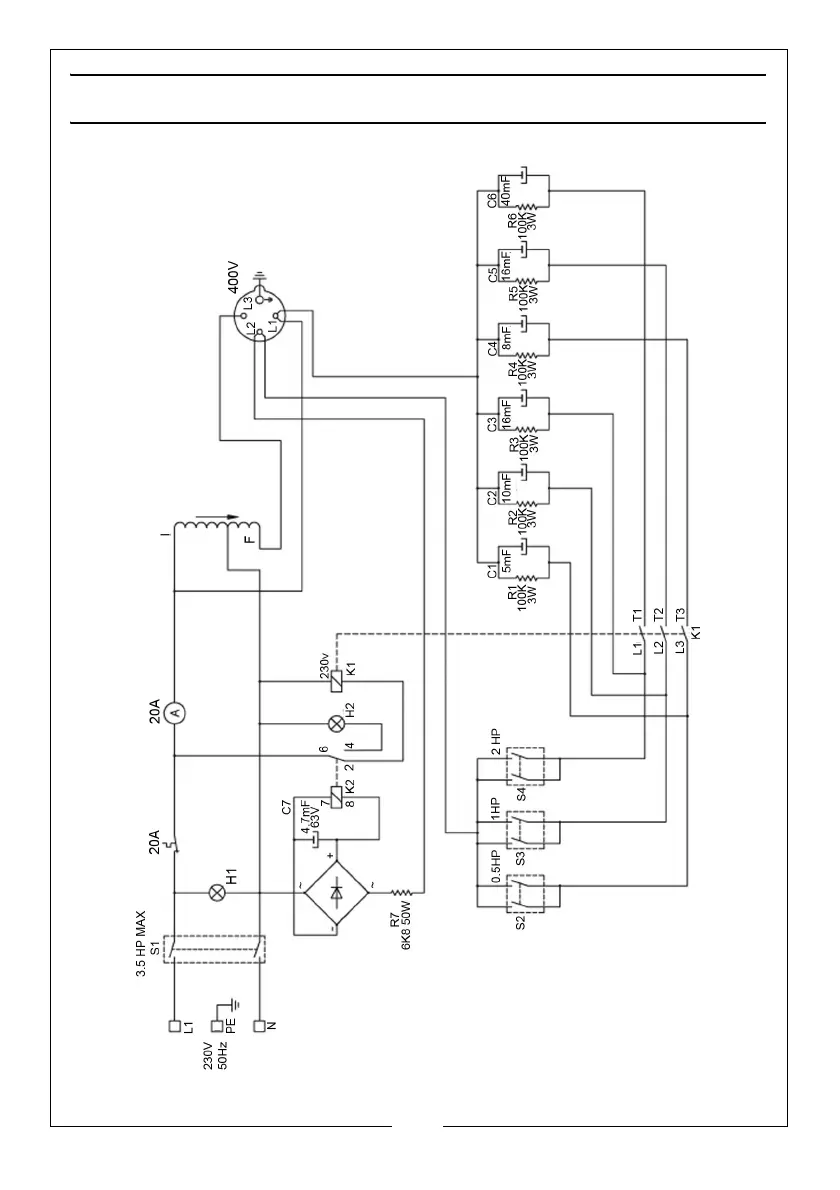
Clarke PC40 - Wiring Diagram

Clarke PC40
12 pages
Print Icon
To Next Page IconTo Next Page
To Next Page IconTo Next Page
To Previous Page IconTo Previous Page
To Previous Page IconTo Previous Page
Loading...
10
Parts & Service: 020 8988 7400 / E-mail: Parts@clarkeinternational.com or Service@clarkeinternational.com
WIRING DIAGRAM

Related product manuals