EasyManua.ls Logo

Cleanco Compact 45 - Cleanco Compact Electric Wiring (P. 1)

Cleanco Compact 45
84 pages
Print Icon
To Next Page IconTo Next Page
To Next Page IconTo Next Page
To Previous Page IconTo Previous Page
To Previous Page IconTo Previous Page
Loading...
74
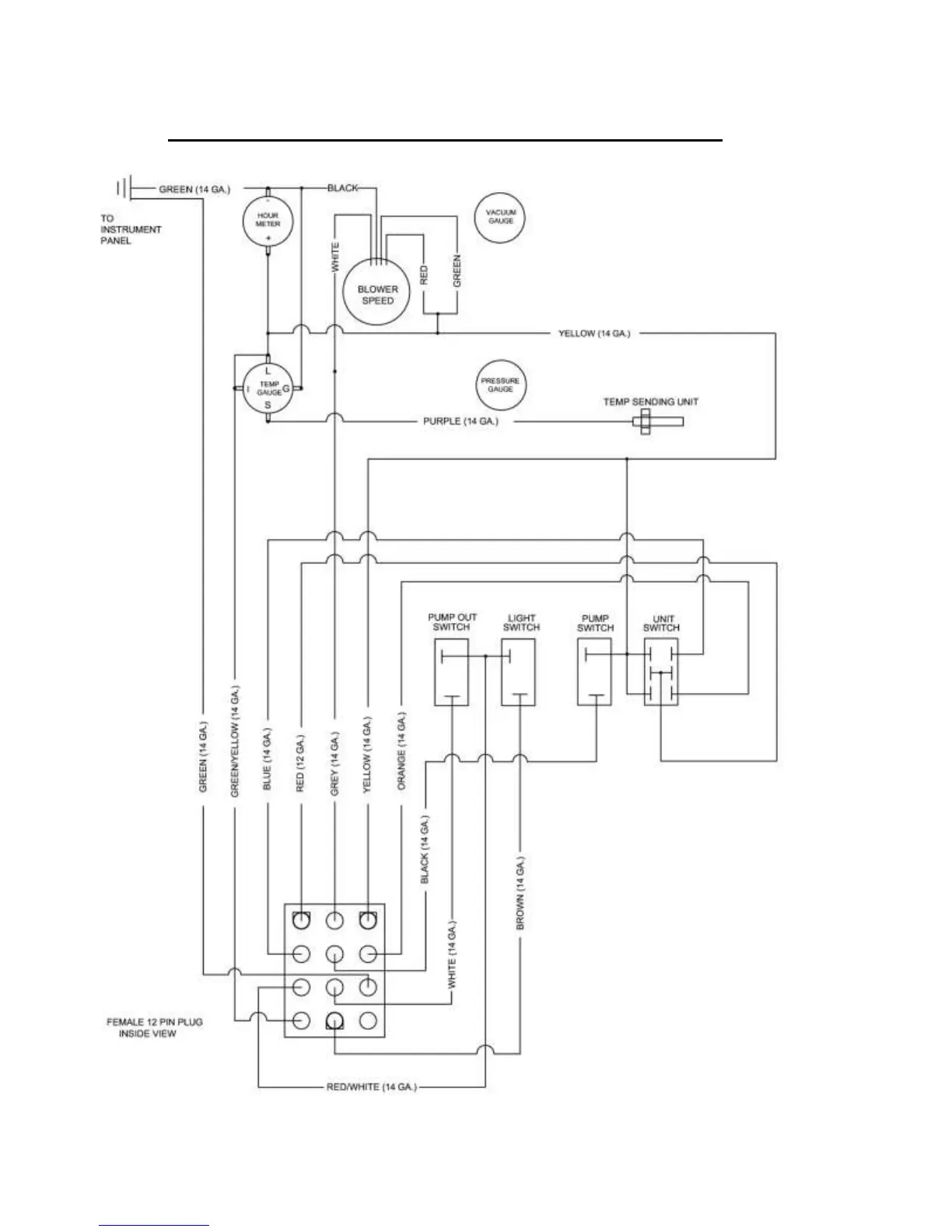
CLEANCO COMPACT ELECTRIC WIRING (P. 1)

Related product manuals