EasyManua.ls Logo

Consul 2.25 EMC - Electric diagram for chain lifts H264;H265

Consul 2.25 EMC
80 pages
Print Icon
To Next Page IconTo Next Page
To Next Page IconTo Next Page
To Previous Page IconTo Previous Page
To Previous Page IconTo Previous Page
Loading...
OPERATING & INSTALLATION INSTRUCTION 2-POST-LIFT
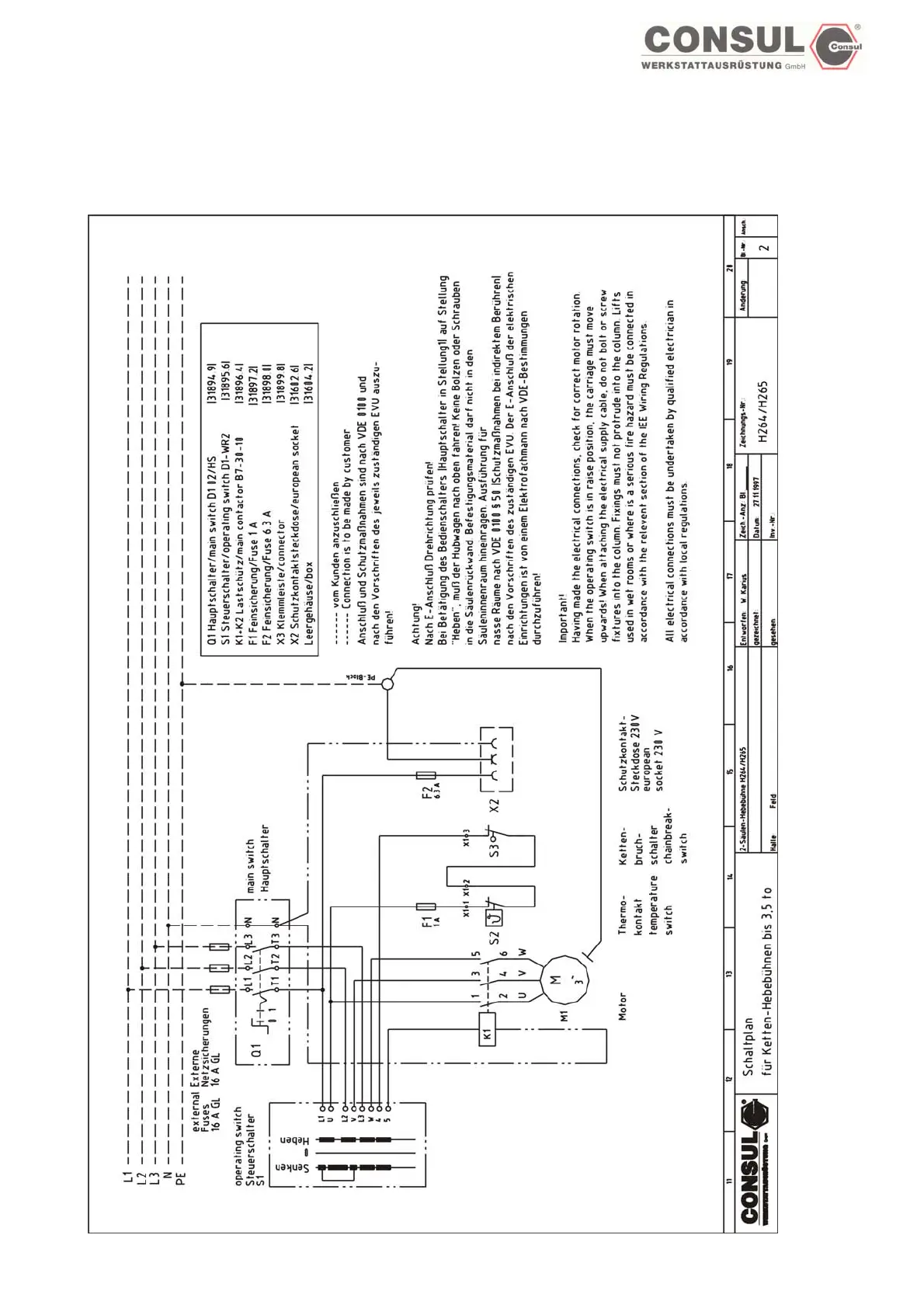
Electric diagram for chain lifts H264/H265
Page 66

Table of Contents

Related product manuals